Paso 6: La fuente de alimentación



A diferencia de fuentes reguladas, las tensiones de alimentación diferentes se crean con limitación de corriente resistencias. Éstos se llaman a menudo "resistencias de caída de tensión", pero su funcionamiento depende de la corriente de cada fase.
Diseño de una fuente de energía
El primer paso es elegir el transformador de potencia adecuada (consulte la sección "¿cómo este proyecto comenzar?"). Para elegir el transformador correcto, mire las hojas de datos para los tubos de alimentación.
Los tubos de 6DG6GT tienen un voltaje máximo de la placa de 200V. Teóricamente, un voltaje de CA RMS ~0.7 de la tensión de pico, y el pico es aproximadamente 1.414 * el RMS. En la práctica es más bajo--el transformador bajo carga, hay pérdidas en los casquillos, etc.. Así, algo menos que 1,4 es más realista. (Tienes que cavar ese loco raíz cuadrada de 2... que aparece número 1,414 en tantos lugares!)
No estoy seguro acerca de la disponibilidad de PTs con secundarias en la gama 125-150V. Pero tal vez la 6DG6GT puede manejar algo más de 200V. Otra alternativa es utilizar una fuente de alimentación "estrangulador de entrada"--que conecta el cebador en primer lugar, antes de cualquier tapa de filtro. Un obturador de entrada debe caer la tensión del secundario a 0.9 de la RMS (vs el 1.414 por un filtro estándar), para una secundaria de 225V AC RMS produce 202.5 VDC, también excelente.
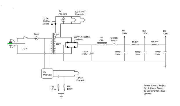
Mi transformador "reciclado" fue ~ 140V AC de RMS (142), la cual, cuando rectifica, (en un mundo ideal) se convierte en 200.788 pico (VDC)--perfecto! (en la práctica--rectificada, filtrada y cargada, es acerca de 190V, todavía excelente.)
El puente rectificador de estado sólido fue elegido sobre un rectificador del tubo para conservar tanto de tensión como sea posible. Eso está bien, el efecto de "hundimiento" tan pregonada de amplificadores no se aplica a balanceado, amplificadores de clase A. Dibujan la misma cantidad de corriente si hay una señal de entrada o no... Además, el PT no tiene un centertap, así que a menos que utiliza dos rectificadores de tubo (o se fue con un diseño de media onda), estado sólida era la mejor solución.
Estas tensiones eran necesarias por la circuitería:
B.1 : 190V - voltaje máximo para el tubo de potencia placas salida transformadores
B.2 : 180V--un grifo para los tubos del preamplificador (agregado durante la compilación)
B.3 : 120V - voltaje de la pantalla para los tubos de alimentación de 6DG6GT (entre 115-125 v, dependiendo de la hoja de datos)
Hice el inicial usando una herramienta de diseño excelente (gratis): Duncan amperios PSUD2 diseñador
El resultado final varió un poco de la simulación en el diseñador de la fuente de alimentación, sin embargo. Que podría estar relacionado con el potencial desconocido de abastecer de corriente del transformador TV--pero estoy empezando a sospechar que las pantallas de 6DG6GT dibujar mucho menos actual que observado observado en las hojas de datos...
Un rediseño parcialmente a través del proyecto...
El diseño evolucionado. Inicialmente la primera etapa del filtro es un filtro RC (resistencia-capacitancia), pero eso cambió rápidamente. Para obtener una señal limpia, necesito insertar algo así como un 50 ohmios, resistencia de 20 vatios. Pero cuando vi la cantidad de corriente que se pierde, se resistieron y cambió a un diseño de filtro LC (inductancia-condensador).
También un cambio significativo , no fue ninguna fuente B.2, originalmente. Había planeado que el preamplificador funcionaría de la baja tensión de la pantalla (120V). Para 12AX7, que es una tensión muy baja. Por lo que se añadió la alimentación del preamplificador.
El Inductor para el filtro LC
Ayudó a que el televisor destripado incluido también un inductor (muy grande). Es un valor desconocido (inductores se miden en Henrios), pero fue emparejado con el TV encendido trannie, así que estaba seguro de que funcionaría, y lo hizo. Y honestamente, un filtro LC hace un trabajo mucho más eficiente que alisa hacia fuera que la fuente de ondas en una sola etapa de un filtro RC.
Por cierto, fue la adición de la el LC filtro (pi) que me impulsó a, agregue el modificador espera--el pico de inductancia inicial supera los 200V máximo de 6DG6GT, por una cantidad justa. Pero durante la fase de prueba no estaba conectado el interruptor. No ha habido ninguna consecuencia negativa y no sé que el modo de espera será cableado en. Es una especie de tonto, realmente--tubos NOS se funcionan a menudo al 150% de su tensión nominal, por lo que un corto pico en el arranque no asciende a mucho...
También cambiado, originalmente, el suministro de placa preamplificador fue programado para funcionar con el mismo voltaje que las pantallas. Pero tenía sentido correr el preamplificador a un voltaje mayor. Por lo que se agregó una etapa adicional de RC (B.2):
Alimentación del preamplificador
Alimentación del preamplificador (B.2): como se señaló, esta sección fue insertada después de la primera versión fue construida. Empecé con una resistencia de 220 ohmios para el filtro RC, pero se estableció en un valor de 1K para un suministro más suave. 1K no soltar la tensión de mucho a todos (que había llegado a ser evidente antes de construir la fuente de pantalla.) Sería bueno ejecutar el tubo preamplificador directamente de la fuente B.1, pero previos necesitan algo menos ruidoso...
Suministro de pantalla
Fuente (B.3) la pantalla: originalmente la segunda sección de dos sección PSU; en la operación real no coincide con el software de Duncan PSUD2 muy de cerca. El simulador calcula la resistencia de RC último filtro a 2,7 K - 3.3K. Pero durante la compilación la tensión de la pantalla era demasiado elevada--sobre 170V. con la substitución, el eventual 15k valor fue elegido, que coloca las pantallas en un agradable 120V. Un resistor de 20K probablemente funcionaría igual de bien... Sorprendentemente, la amp todavía funcionó (mal) con las tensiones de alta inicial de la pantalla, y no dañan los tubos. Tubos de vacío son increíblemente perdonando de abuso...
Misc
Las resistencias de caída de voltaje de PS son todos de 5 vatios, aunque un tipo de 3 vatios habría sido fino para la sección B.3 (15 k).
Con respecto a los valores de capacitancia, tal vez cuatro tapones de 100uf son overkill, pero hacen el trabajo. 100uF sería demasiado alto para un rectificador de tubo, pero no es un problema con el puente de SS.
No hay "resistencia de purga" se ha instalado. Una peculiaridad de este amplificador, los casquillos PS parecen drenar a través de (cátodos para pantallas) los tubos de 6DG6GT, posiblemente debido a los filamentos muy calientes. Mantengan el tubo interior caliente bastante después de apagado el tubo sigue funcionando durante un segundo o dos. No sabe esto con certeza, pero cuando yo estaba experimentando con "modo triodo" para los tubos de alimentación (no conectados a B.3 principal de pantallas), las tapas no fueron drenando.
A pesar de todo, compruebe siempre las tapas de filtro antes de tocar los componentes internos.
Como toda estructura, el aspecto de la fuente de alimentación es un poco elegante, pero fue modificado varias veces durante el proyecto... Finalmente debe ser desmontado y vuelto a montar en una manera sensible.