
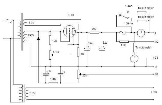
El probador de la válvula se muestra aquí tiene una fuente ajustable de HT (hasta 300), una fuente negativa ajustable para diagonal de la rejilla (hasta-50V) y una fuente de calefacción.
La fuente de HT es solo un seguidor de cátodo simple, basado en un circuito de Radio Constructor de G A francés. Inicialmente iba a tener un interruptor en el voltímetro para la tensión de red monitor así como el voltaje del ánodo, pero en la práctica es más fácil de usar mi MVZ.