Paso 2: Regulador simplificado para este proyecto






La primera figura es mi opinión sobre el circuito del regulador lineal;
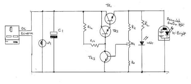
Puedes ver la mayoría de los elementos del regulador lineal en este circuito (ver, por eso demostró que primero). TR1 es un BFY51 (1A 1 vatio) dispositivo, TR2 realmente utiliza un CV8516 que rescatado de una tabla de desecho de 1976(!!) (ver, sabía que vendría en útil algún día, cuando había usado todos mis BC107s 180s y 109s...). Afortunadamente tengo un medidor que mide las ganancias de los transistores de 3 voltios, por lo que me encontré con la ganancia de TR1 y TR2 en súper alfa era 380 (aunque individualmente son 100 y 100 respectivamente, así que teóricamente 10.000!). TR3 fue un BCY43 (Hfe = 150), otra vez ' que es lo que había pasado en mi caja de repuestos. En 3V que un BC107 viene con un Hfe de 320..., curiosamente eso es demasiado para este proyecto! C1 es un 220uF, otra vez porque tenía una muestra físicamente pequeña, pero cualquier cosa entre 100 y 1000uF haría siempre y cuando su pequeño físicamente y más trabajo de 10V. R1a = 4.2K, R1b = 220 ohmios, R2 = 56 K, R3 = 33 K y PR1 = 12 K lineal. RL sale en 120 ohmios. LED 1 LED rojo común. R1 se divide aunque no existe ningún condensador de desemparejamiento (como no era necesario) ya que esto permite el sesgo para el súper alfa par ser optimizado...
Como se puede ver, solía cableado punto a punto en lugar de tratar de diseñar y grabar un PCB. La placa perforada soporta entonces la electrónica original para la luz y esta todo cabe en el orificio de la luminaria.