Paso 1: Antecedentes - reguladores lineales

Si estás familiarizado con reguladores lineales entonces no dude en saltar este paso.
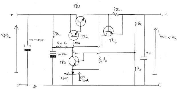
La figura anterior es un circuito típico regulador lineal;
TR1 y TR2 juntos forman una pareja "súper alfa", TR1 es el dispositivo de alta potencia (típicamente 100 vatios) y TR2 a media potencia (típicamente de 1 vatio). R1 prejuicios para proporcionar el voltaje de salida requerido. Se divide: R1a típicamente dos veces la resistencia de R1b, el condensador de 100uF 10 estabiliza el sesgo. TR3 típicamente hunde tres veces la corriente de polarización (por lo tanto ITR3c más ITR2b es IR1). R2 y R3 preven el sesgo TR3. ZD1 estabiliza el voltaje en el emisor de TR3, Rz biaissing en. Adivina qué, IRz es cerca de tres veces ITR3e. RT4 detecta la tensión a través de RIlim. Cuando alcanza el 0,5 voltios TR4 comienza a encender y hunde el sesgo actual de TR2 en la carga; proporcionando así un mecanismo de límite actual.