Mini LED volumen Torres (vúmetros) (3 / 13 paso)

Paso 3: ¿Cómo funciona el circuito?

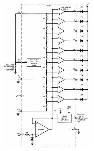
Por ahora, que estás al menos un poco curioso acerca de cómo funciona el circuito. Si quieres la explicación completa, pueden leer del LM3914 ficha técnica oficial. Voy a intentar dar una explicación simplificada aquí, basado en el diagrama en la página 8 de la hoja de datos (copiado y anotado arriba). Estos son los componentes clave:

  • El LM3914 tiene una referencia de tensión interna. Esta tensión puede ajustarse a través de uno de los pasadores, pero no se moleste en hacerlo en este circuito, el valor predeterminado es 1.25V.
  • La referencia interna está conectada a una r de diez etapas dividen el voltaje. Un divisor del voltaje es básicamente un montón de resistencias en serie que se puede "dividir" un voltaje. En este caso, si la referencia interna es 1.25V, el divisor del voltaje se divide en décimas (0.125V, 0.25V, 0.375V...)
  • La entrada analógica y las diez etapas del divisor de voltaje, cada uno conectadas a uno de diez comparadores. El comparador comprueba que es mayor - la analógica de entrada, o etapa específica de la tensión de referencia. Si la entrada analógica es más grande, se enciende el LED correspondiente. Así, por ejemplo, si la entrada analógica es más 0.25V, los dos primeros LED deberán encenderse.
  • En su versión de prueba del circuito, tiene un potenciómetro formando un divisor de tensión entre V + (4.5V de 3 baterías AA) y la tierra. Debe permitir que la tensión de oscilación completamente de la tierra a V + (gama más de lo que usted necesita), que se puede utilizar para probar y asegúrese de que todos los LEDs encienden.
  • PIN 9 puede utilizarse para alternar entre "punto" (floating) y "barra" (V +) modos de visualización.

Artículos Relacionados

Arduino: De Control de 3 LED con un potenciómetro

Arduino: De Control de 3 LED con un potenciómetro

este es mi primer instructable. Espero que lo disfruten. :)En este instructable usted puede aprender cómo controlar 3 Led con un potenciómetro.Paso 1: partes Necesita:-3 led de-algunos de los cables de puente-1 potenciómetroResistencias de Ohm-3 220A
Mini LED POV

Mini LED POV

¡ Hola! Hoy en día. voy a mostrarte cómo hacer un mini LED POV que hacen tiras de luces en el aire!Hacer esto costará alrededor de 5$. Es ideal para los niños, pero necesitan la ayuda de un adulto para hacerlo.Vamos a empezar!Paso 1: Las herramientas
Desaparecer un LED con un potenciómetro Intel Galileo y programación Visual

Desaparecer un LED con un potenciómetro Intel Galileo y programación Visual

Este tutorial le muestra cómo desaparecer un LED con un potenciómetro en Galileo de Intel utilizando el Kit de desarrollo de Intel IoT y Wyliodrin. Se necesita:* Intel Galileo Junta, rev 1 o 2* un escudo de arboleda* una arboleda LED* un potenciómetr
Mini Led dados

Mini Led dados

Material, s para mini led dadosHerramientas1 soldador2 alambre de soldadura3 cortador del tablero veroPiezas que necesita1. 8 pines toma ic2. 7 led, s3. pic12f629a4. 10 k ohmios (1)5. altavoz6. batería de lipo 3,7 voltios7. vero board8. los cables9.
Mini LED linterna

Mini LED linterna

Cómo construir un Mini LED linternaPara construir una mini linterna de LED necesita:-un trozo pequeño de cuerda-2 palitos-claro bola (dividida en dos)-Luz LED (cualquier color)-resistencia-2 alambres (con los extremos pelados de ambos lados)-interrup
¿Hacer un Mini LED luz

¿Hacer un Mini LED luz

alguna vez encuentras en la oscuridad? ¿Una linterna tamaño regular demasiado engorrosa? entonces usted necesita una linterna Mini LED! Usted puede conseguir estas luces en muchas tiendas diferentes, pero ¿qué es la diversión en eso?¡ Hagamos nuestro
¿Antorchas de bronce Mini LED (linternas)

¿Antorchas de bronce Mini LED (linternas)

este es mi primer go en esto así que espero que pase inspección...?Diseñado y hecho la primera de estas antorchas a finales de 2006 (chocado yo con esa fecha!)  y han sido escritos por algún tiempo en varios foros de ingeniería y en youtube desde Dic
Casco para bicicleta LED controlada por acelerómetro

Casco para bicicleta LED controlada por acelerómetro

si usted ciclo para diversión, ejercicio, ir al trabajo o compulsión, es importante estar bien iluminado y visible en la noche. Manteniendo el casco iluminado es una buena opción porque le da su principal protección extra. Este casco, el siguiente en
Mini LED Linternas a prueba de agua

Mini LED Linternas a prueba de agua

Estas linternas de mini simple tienen pocas partes básicas y gran patio trasero o parte de iluminación. Toman menos de 10 minutos para hacer.Paso 1: Herramientas y materialesUsted necesitará los siguientes elementos.Herramientas:Tijeras podadoras del
Simple estado de ánimo de LED RGB color potenciómetro sin microcontrolador

Simple estado de ánimo de LED RGB color potenciómetro sin microcontrolador

mostrar las combinaciones de color de color LEDs sin necesidad de utilizar un microcontroladorUsted puede hacer un Simple Color ciclo pantalla para RGB (rojo, verde, azul) LEDPaso 1: Lo que usted necesita Se necesita:Potenciómetro de 1 K 1] x3Resiste
Prueba de LEDs con un multímetro

Prueba de LEDs con un multímetro

he estado usando este método desde hace muchos años. Es una manera rápida y simple para probar el LED. Comprar LEDs a granel, cuando vienen en los colores no son tan marcado este i el método que utilizo para resolverlos (sí comprar LED cuerpo claro)M
Arduino Mini LED luces de Navidad

Arduino Mini LED luces de Navidad

¿Busca un proyecto de electrónica simple obtener alguna práctica con Arduino y PWM? ¡ Prueba esto!Aquí está lo que usted necesita:1 x cable USB + Arduino UNO6 x color LED de tu elección (yo usé 3 rojo, 3 amarillo)6 x 1 k resistencias8 x macho para ca
Hacer un Mini LED Siren (desarrollado por Arduino!)

Hacer un Mini LED Siren (desarrollado por Arduino!)

Este es uno de los primeros proyectos que he hecho con Arduino. Es una pequeña sirena con un LED que se desvanece y parpadea encendido y apagado. Demuestra uso básico del LED y los altavoces. Consulta también este artículo: escudo de programación de
Palillo ligero Mini LED

Palillo ligero Mini LED

hacer este mini cool palillo ligero LEDPaso 1: Elementos necesarios 1. pluma2. caliente glu stick3. 2 pilas de reloj pequeño4. rojo, verde o blu LEDPaso 2: creación desarmar la pluma toda y mantenga el tuboPaso 3: creación #2 fuerza de glu caliente p