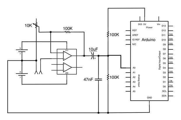
Paso 1: Preparar las señales de audio para Arduino





Cuando vemos una señal de audio con un osciloscopio, vemos un cuadro similar (fig 3). Observe cómo la señal de audio en fig 3 oscila alrededor de una tensión de centro de 0V; Esto es típico de las señales de audio. La amplitud de una señal de audio es la distancia entre el voltaje de su centro y su pico alto o bajo. La amplitud de la onda de la figura 3 es 2V: alcanza un voltaje máximo de + 2V y un voltaje mínimo de - 2V. Este es un problema si queremos medir la señal de audio con una de las entradas analógicas del Arduino porque Arduino sólo puede medir voltajes entre 0 y 5V. Si intentamos medir los voltajes negativos en la señal de la figura 3, el Arduino leería solamente 0V y acabaríamos recorte la parte inferior de la señal. En este Instructable te voy a mostrar cómo puede amplificar y compensar las señales de audio por lo que caen dentro de esta gama de 0-5V. Idealmente, usted quiere una señal con una amplitud de 2, 5V que oscila alrededor de 2.5V (como en la Fig. 7) para que su voltaje min es 0V y su voltaje máximo es 5V (ver los cálculos a continuación).
Mínima tensión = voltaje del centro - amplitud Max voltaje = tensión centro + amplitud
Voltaje min = 2, 5V - 0V = 2.5V
Voltaje máximo = 2.5V + 2.5V = 5V
La Fig 4 muestra la señal que viene directamente del micrófono en un osciloscopio. La señal es relativamente débil, con una amplitud de 200 mV solamente, usted puede encontrar que las señales de otras fuentes (ipods, guitarras, tocadiscos...) también producen señales de audio con amplitudes pequeñas. Estas señales deben ser amplificadas para llegar hasta la amplitud que queremos (2.5V). Amplificación significa aumentar la amplitud (distancia entre el punto central y max o min) de una señal. La amplificación también protege la fuente de audio (en mi caso esto fue un micrófono) de cualquier carga que puede poner en él más tarde en el circuito, que es una buena cosa ya que evita la distorsión.
Figura 5 muestra la misma señal de micrófono después de la amplificación, se puede ver cómo ha aumentado la altura de los picos para que la onda tiene una amplitud de 2, 5V. Pero puesto que el voltaje del centro de la onda es todavía 0, la onda es oscila entre -2.5 y + 2, 5V. Tendrá que ser DC offset para corregir esto. Desplazamiento de DC significa cambiar el voltaje del centro que la onda oscila alrededor de (el voltaje promedio de la onda). Figura 6 muestra la señal después de haber estado DC offset; todavía tiene una amplitud de 2, 5V y el voltaje de centro es 2, 5V en vez de 0V, por lo que la ola nunca cae por debajo de 0V. (Nota: el ligero cambio en la forma entre las señales en las figuras 5 y 6 es cuotas cambios en mi voz entre las dos fotos, no tiene nada que ver con el circuito). La señal en la figura 6 está lista para ir a una clavija de entrada analógica Arduino.