Paso 4: Diseñar y simular el circuito


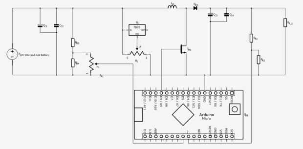
Una buena manera de visualizar los circuitos es como bloques. Cada bloque realiza una tarea específica. Armar los bloques y se obtiene un circuito completamente funcional. El circuito esquemático (primera imagen) muestra el circuito de alimentación de energía de la batería. Mirar un poco más y te darás cuenta que está hecha de unas pocas cuadras. Desplazarse sobre cada uno de estos para ver su función:
- Batería: esta es la batería de 5Ah 12V plomo para alimentar nuestro circuito. Plomo es una buena opción para este circuito porque puede fuente de alta corriente. En otras palabras, el circuito dibuja mucho de corriente al encender y mantener el voltaje de la alzada. Esa es una razón por qué coches usan! Las baterías de ácido plomo también funcionar a 12V que hace aumentar la tensión más fácil.
- Entrada Filtrado: estos dos condensadores ayudan a suavizar la línea de energía en el circuito de boost. Esto ayuda a reducir las fluctuaciones y la ondulación que podría causar problemas en un circuito de espera un 12V constante.
- Microcontrolador: un Arduino u otro dispositivo para controlar el circuito de boost y mantener dentro de sus límites.
- Perilla de control del circuito de impulso: un divisor de tensión y un potenciómetro permiten al usuario controlar la salida de voltaje del circuito de impulso. Las dos resistencias de la derecha deje caer la tensión hasta 5V. Esto debe ocurrir porque el Arduino sólo puede leer las señales de hasta 5V. Ahora que el divisor de tensión ha reducido la tensión a 5V, utilizamos un potenciómetro para variar la tensión entre 0V y 5V. El Arduino lee esto.
- Circuito de regulación: el trabajo de este circuito es reducir el voltaje dependiendo de la entrada de uso desde el potenciómetro. Regulador de 5V generalmente regula voltajes a un estático 5V. Esto logra haciendo coincidir el pin de salida para ser más alto que el pin GND 5V. Generalmente el pin GND está conectado a la común GND (tierra de la batería). Para hacer el regulador de algo que no sea de 5V, podemos aplicar un voltaje al pin GND. Por ejemplo, si ponemos a 3V en el pin GND, el regulador de 5V hará el pin de salida 5V, para darnos una salida de 8V. Para hacer nuestro circuito de salida en cualquier lugar de 5V a 12V añadimos un divisor del voltaje que varía el voltaje en el pin GND. Dependiendo de la posición del potenciómetro, la salida del circuito del regulador será entre 5V y 12V.
- Circuito Boost: esta es la parte del sistema que aumenta la tensión. Induce picos de voltaje (corto y agudo aumenta en tensión) y alisa hacia fuera en una línea de energía estable. Esto se puede modelar usando los conceptos y ecuaciones complejas pero veremos un alto nivel conceptual. Recuerde que inductores no como cambios en la corriente MOSFET puede actuar como interruptores, condensadores de suave ondulación de voltaje y diodos solo permiten actuales para fluir en una dirección. Empezamos con el Arduino en y muy rápidamente, que hace que el nodo medio (entre el inductor, diodos y MOSFET) ser tirado a tierra (0V) continuamente apagar el MOSFET. Esto causa un cambio rápido y continuo de la corriente (positivo y negativo). El inductor, que aborrece los cambios en la corriente, entonces inducen picos para tratar de contrarrestar esto (positivos y negativos). Así que esto nos deja con un ramo de espigas rápidas. Estos picos luego pasan por el diodo para permitir sólo los positivos pasar. Los condensadores luego toman estos picos de voltaje positivo y lisa hacia fuera. Esto nos deja con una fuente de voltaje mejorada y estable.
- Retroalimentación de refuerzo: queremos que el Arduino para saber lo que el sistema es la salida, de esa manera puede asegurar la estancia de voltaje a la tensión del usuario elegido. Arduino puede leer tensiones de 0V a 5V. Utilizamos un divisor de tensión para soltar la tensión de salida desde un potencial 20V a 5V. El Arduino ahora puede leer este valor en e interpretarlo.
- Carga: para que los componentes hacer su trabajo, necesitan una cantidad mínima de flujo de corriente. La carga de 430 ohm pretende constantemente tire un poco mas de corriente por lo que el circuito puede funcionar sin una carga externa. Esto significa que podemos ejecutar el sistema y seleccionar el voltaje deseado sin necesidad de tener nuestra carga / o proyecto conectado todavía!
Es mucha información! Recuerdo mirarlo una cuadra a la vez. Cada parte es manejable. Armar los bloques y tiene su fuente de alimentación de la batería!
NOTA: LA SALIDA PARA EL CIRCUITO DE BOOST Y EL CIRCUITO DE REGULACIÓN ESTÁN EN LUGARES DIFERENTES. SE TRATA DE QUE EL SISTEMA NO LUCHAR PARA SUBIR Y BAJAR EL VOLTAJE AL MISMO TIEMPO. EL MANDO IZQUIERDO CONTROLA EL CIRCUITO BOOST, EL MANDO DERECHO CONTROLA EL CIRCUITO DE REGULACIÓN.
La siguiente simulación muestra el circuito boost:
El multímetro de la izquierda muestra cuánto actual dibuja el sistema. Usted notará como aumentar el voltaje, la corriente que requerirá aumentos. El multímetro derecho y el ámbito o mostrar el voltaje de salida y forma de onda de la salida respectivamente.