Paso 11: Control de un Motor de 5 voltios





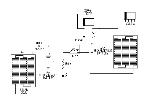
Cuando empecé a experimentar con el IC usé un optoacoplador PC817 para conectar los circuitos solar a un LED más potente. El IC solar continuamente desencadenar y enciende el LED hasta que he añadido un diodo de conmutación 1N4148 para el optoacoplador de entrada. Ahora el IC solar de 1,2 voltios enciende el LED más potente un apagado limpio.
Encender un LED con un LED solar, no era muy impresionante así que fui a un motor de 5 volts el LED ultra brillante y su resistencia y conexión del motor en su lugar.
Si observas este video puedes ver los circuitos de acción.