Paso 2: Conmutación de RPI



IO de la baya (https://github.com/NeonHorizon/berryio) es un software RPI que fas-pistas para controlar sus pernos.
Viene equipada con perno control y lectura de código, un interfaz para los Estados del pin y más.
Esencialmente, todo lo que necesita es una manera de controlar sus pernos. Comenzó con baya de IO y terminó encima de escribir mi propio código con Python. Otros han escrito su código en php, preferencias realmente. Oh, decidí escribir mi propia, porque no sé qué expone de BerryIO a la red y qué tan seguro es. Y quería un control granular sobre lo que expone BerryIO, sin faltar cualquier bellas impresiones. La mejor manera que para mí era, coge un libro de python y escribir mi propia. Pero como un inicio, BerryIO es genial! Bigups a los desarrolladores...
Usando BerryIO (saltatelo si tienes alternativa), elige al azar GPIO, decir, GPIO 3 (creo que este pin tiene construido en LED), establece en modo de salida y la prueba, de conectar un LED a 3 GPIO, usted debe ser capaz de cambiar el LED de encendido/apagado a través de BerryIO, con información visual.
Una vez que eres capaz de cambiar el LED, usted está listo para cosas grandes.
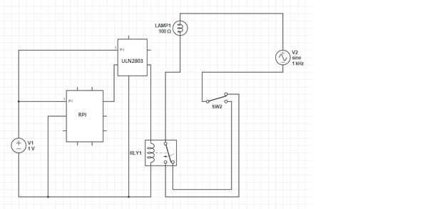
Estamos planeando para el control de un relé de 5v (NT73-2C-S12-DC5V) a través de nuestro pin. El problema aquí es la tensión de conmutación necesaria para activar este relé de 5v 3.8v+-, y los pernos de la RPI sólo 3,3 v max.
Para contrarrestar esto, usé un ULN2803 de Array de Darlington a intensificar la tensión. El tutorial para esto es un instructable usuario RU4Realz ( Da esquemas sobre cómo intensificar la tensión utilizando ULN2803. Conecte su GPIO3 el ULN2803.
Conecte la salida de su ULN2803 a su servidor. Página sobre...