




Mi primer instructivo...
He publicado un video en youtube en un proyecto que hice durante mis vacaciones, este es el link:
Después de mucho correos y preguntas de gente que pregunta acerca de los detalles a este 2 cambio de forma, he decidido redactar este instructable, contribuir a la comunidad. Mi primera de muchas...
Estoy redactando esto después de 10 meses que se hizo el video. No estoy en el sitio, así que no tengo las fotos de las juntas, y podría ser un poco vago para las piezas, esquemas, disculpas por esto, pero por favor, plantear sus preguntas, estaré encantado de ayudar.
Peligro: Usted trabajará con 230 VCA. ¡Ten cuidado!
Básicamente, el cuadro más grande, queriendo desempolvar mi teoría electrónica, planea añadir un poco de comodidad a mi casa. Esto va desde mi luces, garaje, sistema de entretenimiento, que controla remotamente. Para refrescar mi literatura electrónica, quería hacerlo todo desde cero, componente por componente...
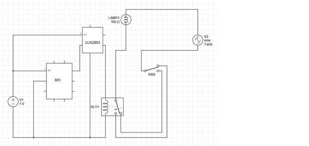
Por el bien de este instructable, reducido el contenido de este tutorial a resolver sólo Cómo hice 2 vías de conmutación posible a través de RPI.
Hay una razón válida, por qué fui la ruta de dos vías. En primer lugar, no quiero ser esposadas hasta a la tecnología, sin opción de anulación de un manual. Cuando se va el internet, y no tengo una conexión con el IPC, aún así quiero encender/apagar mis luces de la pared. Sobre todo viendo que mi línea no siempre es sólido, especialmente en horas punta.
Lo que necesitarás:
Arreglo de darlington ULN2803
NT73-2C-S12-DC5V relé 5v
Frambuesa PI
interruptor de 2 vías
Bombilla (230vac)
Diodos
Página en el modo tutorial 2...