Usar una caminadora DC Drive Motor y controlador de velocidad PWM para accionar herramientas (10 / 11 paso)

Paso 10: Esquemas/Pics

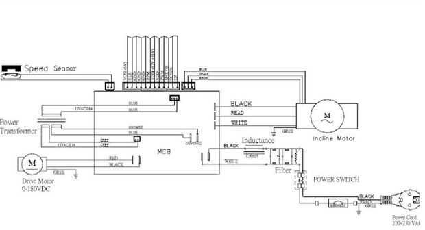
Se trata de unos esquemas y fotos que he recogido. La mayoría de cintas de correr tienen una pegadas al panel de plástico del vientre. Si usted tiene un esquema le gustaría contribuir envíeme por correo electrónico. Descarga del PDF muy lento, pero el detalle vale la pena la espera asi que tengan paciencia. Simplemente haga clic derecho y abrir en otra ventana y Compruebe hacia fuera el resto del instructable mientras se descarga.

Artículos Relacionados

Frambuesa Pi/RetroPie proyecto - Anexo 1 - 1 instalación y uso Gen/cable USB controlador de Xbox 360 para su uso con RetroPie

Frambuesa Pi/RetroPie proyecto - Anexo 1 - 1 instalación y uso Gen/cable USB controlador de Xbox 360 para su uso con RetroPie

mi canal de Youtube (carga diaria)https://www.youtube.com/User/daiatlus79Este es un video tutorial sobre cómo instalar y usar una consola Xbox 360 o 1 controlador USB Gen Xbox (duque o tipo S)con el proyecto del RetroPie, una distro de emulación de s
Arduino - Grove I2C Driver Motor

Arduino - Grove I2C Driver Motor

Hace poco conseguí unos sensores de Grove, y como siempre traté de cableado para arriba con el Arduino y el núcleo de la partícula. Sensores de Grove son una serie de senors forma Seeed Studio, tienen una amplia gama de sensores y componentes y voy a
Cómo vacío una caminadora comercial

Cómo vacío una caminadora comercial

Aspirar cintas puede sonar gracioso, pero es una muy importante parte del mantenimiento de caminadora, si una cinta de correr no se limpia correctamente lo puede recoger y diseminar la enfermedad, también causa daños por corrosión de restricción y pu
Usar una R/C control remoto y el receptor por primera vez

Usar una R/C control remoto y el receptor por primera vez

El alcance de esta guía de video debe familiarizarse de cómo conectar y hacer una configuración básica de los siguientes componentes:-Mando a distancia-Receptor - también conocido como RX.-UBEC - circuito de eliminación universal de la batería.-ESC -
Zapato pulido Hack: Usar una pistola de calor

Zapato pulido Hack: Usar una pistola de calor

cosas son mejores con powertools.  En este Instructable describiré cómo usar una heatgun para dos propósitos.  En primer lugar, lo uso para refundirlo pedacitos rotos de betún o para ablandarlo antes de la aplicación.  En segundo lugar, lo uso antes
Pasos para usar una sierra de cinta

Pasos para usar una sierra de cinta

Recientemente recibí un nuevo Sierra de cinta. Para recordar los pasos para hacer antes y después de usarlo, me hice una lista como un recordatorio. Me parece que es útil tener una lista de verificación para asegurarse de que no olvida un paso, así q
Drive Motor Brushless de CD-ROM con Arduino + 3 transistores Mosfet

Drive Motor Brushless de CD-ROM con Arduino + 3 transistores Mosfet

A motor de dc sin escobillas BLDC es un tipo de motor sin cepillo de cualquier. Significa que no hay ninguna conexión directa (cepillo) entre la rotación del husillo y otras partes fijas como como bobina. Por lo que es la producción de cambios en la
Cómo usar una pistola de Airsoft

Cómo usar una pistola de Airsoft

esta es la guía de un noob sobre cómo usar una pistola de aire suave. La pistola que estoy usando es una P226 con resorte. Sé que es de color rosa, y se solo pintura de aerosol sobre eso. Este instructable sólo le muestra cómo utilizar correcta y cóm
Cómo usar una cuchara

Cómo usar una cuchara

para este instructable (inspirado por Andy Milonakis) se necesita una cuchara y nada se puede hacer con una cuchara.Paso 1: Uso de cucharas Puede utilizar cucharas para comer uvas, aceitunas, granola, mac y queso, Pudin de chocolate!, yogur de aránda
Cómo usar una pistola de pegamento caliente sin Plugin - artesanías vida Hacks - DIY

Cómo usar una pistola de pegamento caliente sin Plugin - artesanías vida Hacks - DIY

Cómo usar una pistola de pegamento caliente sin Plugin - muy SimpleAprenda cómo a uso A arma de pegamento caliente en emergencia sin Plugin - muy Simple. Este es un método muy sencillo para usar pistola de pegamento por todas partes sin plugin. Cuand
Cómo hacer y usar una eslinga de personal

Cómo hacer y usar una eslinga de personal

¿Quieres lanzar pelotas de tenis (u otros objetos de similar tamaños) en tus amigos? ¿CON LA CIENCIA?Bueno, a lo largo de la historia, la gente ha estado usando un arma llamada un cabestrillo de personal para el lanzamiento de piedras, proyectiles y
Cómo hacer y usar una bolsa de brotes de semillas

Cómo hacer y usar una bolsa de brotes de semillas

Sprouted semillas son una poderosa fuente de nutrición. Puede Agregar semillas para sándwiches y ensaladas, despedazar en salsas, o simplemente comerlos por el puñado.Mientras ellos se compran fácilmente en la mayoría de las tiendas, crece su propio
Hardware de Arduino PWM para motor paso a paso

Hardware de Arduino PWM para motor paso a paso

con nuestro nuevo proyecto, JustAddSharks, estamos muy interesados en apoyar el desarrollo de software libre de control de Cortadoras Láser. Estamos más que felices para la gente modificar nuestras Cortadoras Láser, reemplazar el sistema de control c
Conexión de su Guitar Hero o controladores de Rock Band para Frets on Fire

Conexión de su Guitar Hero o controladores de Rock Band para Frets on Fire

esto le enseñará cómo conectar el controlador de guitarra usb a su computadora usando Xpadder para usar con Frets on Fire.Paso 1: materiales Para este proyecto necesitarás:-Un controlador de guitarra usb (Xbox 360 Xplorer o PS2/PS3 Rock Band Guitar).