Transformador de aislamiento de microondas (5 / 14 paso)

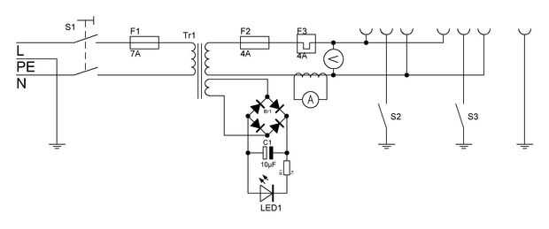
Paso 5: Instale el transformador y el poder

He hecho el caso en la escuela por lo que tengo hay fotos de la fabricación :-). Poner el transformador en el caso y marque los orificios del transformador para el caso. Sacar el transformador y taladrar los agujeros con la dremel. Ahora poner el transformador en y atorníllelo al caso. A continuación tienes que hacer un agujero para la clavija de C13 con la dremel. La instale. Soldar los cables al enchufe.

Artículos Relacionados

Equipo de prueba: El transformador de aislamiento de salvamento

Equipo de prueba: El transformador de aislamiento de salvamento

si usted ha trabajado mucho con 120 o 220 AC corriente que tal vez conozcas un transformador de aislamiento, si no debe porque es una pieza importante del equipo de seguridad.  Como su nombre lo indica es un transformador, normalmente un transformado
Soldador del punto de un transformador de horno de microondas y tanque de agua

Soldador del punto de un transformador de horno de microondas y tanque de agua

he visto algunos proyectos que utilizan un viejo transformador de horno de microondas nuevamente la herida con un secundario de baja tensión para hacer un soldador de punto hobby, y me decidí a tener un ir en hacer uno. Terminé diseñar mi propio usan
Cómo: alto transformador de horno de microondas

Cómo: alto transformador de horno de microondas

Hey! en este instructable lo va ser detallando los pasos involucrados en la modificación de un transformador de microondas de alta baja tensión uso actual que se consigue quitando las bobinas secundario original de transformadores y sustituirlo por l
Actualización de transformador de aislamiento para viejos amplificadores de guitarra

Actualización de transformador de aislamiento para viejos amplificadores de guitarra

salvar tu pellejo! Actualización que miedo viejo amp con un transformador de aislamiento.Bastantes viejos amplificadores (y radio) en el día dibujó energía por rectificación directamente de la "red" hogar cableado. Se trata de una práctica inher
Cómo quitar el devanado secundario de un transformador de horno de microondas.

Cómo quitar el devanado secundario de un transformador de horno de microondas.

Ok, así que sé lo que estás pensando. ¿Por qué demonios alguien querría destrozar un microondas perfectamente?Bueno, hay algunas respuestas a esa pregunta. La primera es, porque puedo. La respuesta segunda y más importante es, puedo utilizar el trans
Soldadora de transformador de horno de microondas.

Soldadora de transformador de horno de microondas.

Ya es un gran instructable para saber cómo construir esta aquíPero pensé que publicar algunas fotos de lo que vino mi amigo y yo con nuestro producto terminado y solo mostrar un poco.La calidad de imagen es probable que en el lado del "eh", voy
Cómo: fuente de alto voltaje de transformador resonante de microondas.

Cómo: fuente de alto voltaje de transformador resonante de microondas.

Bien primero de todo siento debo dar un poco de responsabilidad. Transformadores de horno de microondas son de hecho mortal la corriente y voltaje que ponen hacia fuera es más entonces lo suficiente como para matar a usted, el voltaje y corriente que
Punteadora Fabricada con un Transformador de Microondas

Punteadora Fabricada con un Transformador de Microondas

Descripción del proyecto:Modificamos un transformador de microondas para convertirlo en una máquina para unir piezas de metal. Un transformador de este tipo producen at su estado original alrededor de 2.500 voltios, letales instantáneamente pero desp
Soldador del palillo casero - de microondas partes!

Soldador del palillo casero - de microondas partes!

¿Sabías que se puede hacer una soldadora de arco AC utilizando piezas de tu microondas?  Acabo de terminar de mina, así que Únanse a mí en este video como que sus capacidades de soldadura a prueba!www.thekingofrandom.comPaso 1: Vea el Video!ADVERTENC
Un experimento en rebobinado de transformador

Un experimento en rebobinado de transformador

He tenido este transformador sentado en mi caja de chatarra desde hace unos años. Vino de un sistema hi-fi barato. de (posiblemente) vintage de los años 80.Elaborado se debe sería clasificado 90-100VA, pero con arrollados de 11.7v, 15.4v y 40.5v, era
Tomando aparte A microondas

Tomando aparte A microondas

desarmar un microondas. Bastante simple. Bastante peligroso si se acaba de conectarlo a "Ver si funciona" y entonces empezar a desarmarla.también es digno de muy poco esfuerzo. He tomado una aparte para mostrar lo que tienes.PD: soy sólo trece p
Cómo hacer un soldador del punto - para barato!

Cómo hacer un soldador del punto - para barato!

Paso 1: Se sorprenderá cómo barato puede ser ¿Has visto el vídeo anteriormente?  Si no, echa un vistazo ahora porque te ayudará a medida que avanza en este instructable.Una resistencia típica punto-soldador puede variar en precio desde unos $200-$800
Candelabro de Tesla: inalámbrico de electricidad

Candelabro de Tesla: inalámbrico de electricidad

Instructables de bobina de Tesla no son infrecuentes, he escrito uno mismo, pero en el Instructable siguiente me gustaría no sólo describir una simple bobina vertical del edificio, pero también sugieren algunas formas fáciles de montar componentes de
Soldador del punto MOT

Soldador del punto MOT

Bueno, voy a tratar de hacer una soldadora por puntos que puede unirse dos pedacitos de 1,2 mm de hoja de acero inoxidable. Permite comenzar.Lo primero es lo primero, las herramientas! Mi taladro de batería impresionante makita 18v y su hermano basta