Hacer un pedal de distorsión de guitarra fácil (paso a paso!) (15 / 23 paso)

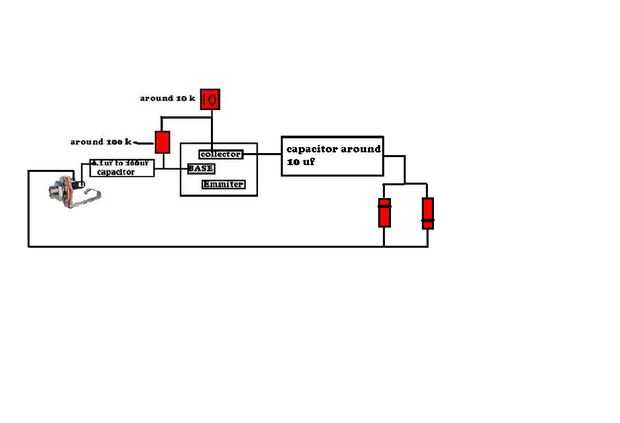
Paso 15:

Ahora Conecte un cable al otro polo sobre el gato y que conecte a los diodos como se muestra en la imagen!

Artículos Relacionados

Pedal de distorsión de guitarra y bajo muy sencilla y barata

Pedal de distorsión de guitarra y bajo muy sencilla y barata

aquí, te enseño cómo hacer un pedal de guitarra muy simple de 1 transistor energía baja. (Diseñado el diagrama del circuito y PCB). Este circuito puede escurr de pilas de 9v (en la versión 2, yo corría lo fuera una fuente de alimentación móvil muy ba
DIY rata clon guitarra efectos Pedal de distorsión - la rata muerta

DIY rata clon guitarra efectos Pedal de distorsión - la rata muerta

esto no es ningún pedal de distorsión de Mickey Mouse!Este pedal es un clon de uno de mis pedales de efectos favoritos de los 80... RAT distorsión del ProCo. Es un pedal de distorsión OpAmp básico usando el chip IC LM308N clásico que es una construcc
Pedal de distorsión Tonebender MkII

Pedal de distorsión Tonebender MkII

El Tonebender MkII ha sido un alimento básico en el rock & roll durante generaciones y ha sido utilizada por guitarristas como Jimmy Paige. Pedales de distorsión generalmente trabajan por cambiar la forma de las ondas que se producen generalmente por
Renovar un pedal de distorsión

Renovar un pedal de distorsión

hace un tiempo compré un pedal de distorsión Behringer, y debido a mi presupuesto era bastante barato y endebles. últimamente su estado dando algún poder conectar problemas así que decidí hacerlo un poco más robusto y aislar a los conectores de la pl
Pedal de distorsión FET

Pedal de distorsión FET

aquí es un proyecto pequeño que pueden apreciar guitarristas. Es un pedal de distorsión/overdrive/booster, dependiendo de cómo configurarlo.Con unos pocos componentes electrónicos y algunos conocimientos básicos de diseño o de soldadura, debe ser una
Pedal de distorsión caseras PRO CO RAT

Pedal de distorsión caseras PRO CO RAT

Hola a todos, este es mi primer intento para hacer mi propio pedal de distorsión, ya que tengo algunos antecedentes de la electrónica por lo que pude comprender el material disponible para tomar un comienzo:).El pedal se basa básicamente en pedal de
Cómo hacer un Pedal Board de una vieja cartera

Cómo hacer un Pedal Board de una vieja cartera

he estado queriendo hacer una pequeña pedalera para mi 3 pedales por un tiempo, pero no quería pasar mucho tiempo o dinero en él. Miré a mi alrededor para ideas y algunas personas recomiendan convertir una maleta, pero lamentablemente, el labio en to
Cómo hacer un pedal de sostenido de teclado

Cómo hacer un pedal de sostenido de teclado

este es mi primer instructable y vamos a hacer un pedal de sustainPaso 1: partes 1-5 Interruptor de timbre y caja de6 un gato ordinario7 destornilladores y tijerasPaso 2:cortar la longitud requerida de su toma dePaso 3: corte cortar la longitud reque
Pedal de Distorsión/Overdrive fácil

Pedal de Distorsión/Overdrive fácil

Se trata de un pedal de distorsión muy simple y muy eficaz.Paso 1: materiales-1 batería de 9 voltios-1 conector de batería de 9 voltios-1 resistencia de ohmios de 4.7 k-1 potenciómetro de ohmio de 10 k-2, 1/4" conectores de audio-1 amplificador opera
Cómo hacer una guitarra fácil con herramientas de oficina

Cómo hacer una guitarra fácil con herramientas de oficina

con este instructivo usted puede hacer una guitarra fácil con herramientas de officePaso 1: Lo que necesita - Una banda de caucho-Dos lápices-A la reglaPaso 2: Estirar la banda elástica Estirar la goma en los bordes cortos de la reglaPaso 3: Coloque
5 minutos XBOX Rock Band guitarra fácil abajo rasgueo Fix

5 minutos XBOX Rock Band guitarra fácil abajo rasgueo Fix

este es mi primer instructable nunca, así que por favor sea bueno!Mi amigo era demasiado perezoso para buscar en línea para soluciones y realmente arreglar su guitarra de la banda de rock - por lo que robaron, el juego, su otra guitarra y su micrófon
Pastillas de guitarra fácil y barato

Pastillas de guitarra fácil y barato

aquí es un pequeño tutorial sobre pastillas de guitarra improvisadahecho de fácil encontrar basuraPaso 1: recolección básicossimplemente un pastilla de la guitarra es simplemente una bobina de alambre de cobre aislado con un imán en el centro.mayoría
Guitarra fácil y barato luz Mod

Guitarra fácil y barato luz Mod

Hola chicos aquí es mi entrada en la hacen brillar concurso, es simple y fácil pero definitivamente cabezas vueltas :) disfrutan!Paso 1: materiales: Bien hay un par de cosas que necesitamos que antes de que podemos empezar,Una guitarra con un protect
Correa de guitarra fácil encaje hecho de selecciones!

Correa de guitarra fácil encaje hecho de selecciones!

Aquí te voy a mostrar cómo hacer eficaz correa de cerraduras para la guitarra, la manera simple y barata!También dan un leve aspecto personalizado para su hacha querido!Te desea:-(x2) guitarra Pick (los picks más suave/diluyente son mejores. Picos du