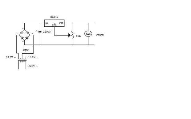
Paso 2: Montar el circuito



Sólo tienes que seguir el esquema. Un nudo en el extremo del cable después de insertarlo en el caso de actuar como un alivio de tensión.
Si tienes un voltímetro puede ponerlo en la salida.
Asegúrese y dejar espacio para el LM317 y un espacio para el disipador térmico.
Utilice 3 piezas largas de cable para conectar la resistencia variable a la parte superior de la caja.
Usé una resistencia variable de 10K ohm.