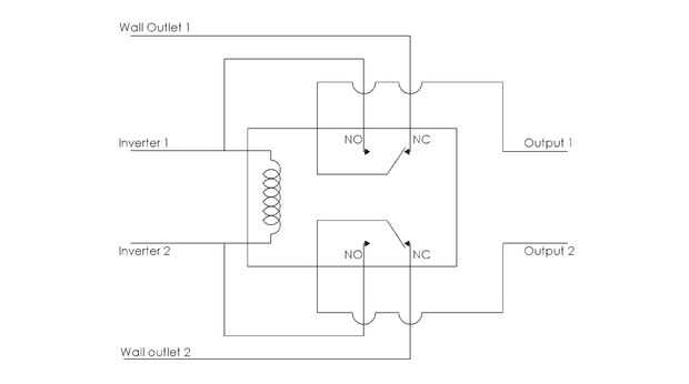
Paso 10: Automático, diseño de circuitos de conmutación


Cuando el dispositivo está inactivo, el aparato conectado a la toma de corriente y alimentado por la red ya que normalmente sería. La única diferencia es que pasa por el relé. Pero cuando el dispositivo está activado, el inversor se enciende y envía energía a la bobina y los contactos normalmente abiertos. Esto conmuta el relé. El aparato está desconectado de la corriente y conectado al inversor. Se trata de cómo el circuito de conmutación se cambiará automáticamente a la fuente de energía renovable siempre que estén disponibles.