Una solución a la acidificación del suelo (2 / 7 paso)

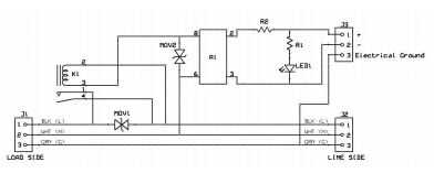
Paso 2: Diagrama del circuito de muestra

Artículos Relacionados

Una solución fácil y permanente para mayores sellos de la puerta del coche.

Una solución fácil y permanente para mayores sellos de la puerta del coche.

En muchos coches más viejos sellos de puerta de goma no sello la manera que deberían. A menudo los sellos se han retirado del marco de la puerta y dejan huecos entre el marco y el sello, casi siempre en las esquinas. Esto permite en aire frío o calie
Mala hierba trimmer gatillo una solución rápida.

Mala hierba trimmer gatillo una solución rápida.

Realmente odio cuando cosas rompen que no es necesario.  He tenido unos disparadores romper de wackers de malas hierbas. Fui a un nuevo desencadenador de wacker una maleza y la compañía quería $8 por la parte de la orden. Es probablemente una pieza d
Cómo cocinar cucarachas - una solución a la Crisis alimentaria Global

Cómo cocinar cucarachas - una solución a la Crisis alimentaria Global

esto es una práctica guía para comer cultivadas cucarachas Blatta lateralis .El propósito de esta guía es aumentar la conciencia sobre el hambre en el mundo, residuos de alimentos y las posibles soluciones.No proceda si no se puede tolerar un montón
Utilizar el Dragino y mega328p para construir una solución igual de Arduino Yun

Utilizar el Dragino y mega328p para construir una solución igual de Arduino Yun

En este proyecto, haremos una solución tanto Arduino Yun mediante Dragino HE.mega328p y otros componentes.Aquí, vamos a construir un Arduino Yun tanto solutiom y se muestra cómo programar el mega328p via WiFi. y su demostración de comunicación entre
"Habitación-duino": control de dispositivo de inicio de Internet, una solución de Arduino poco

"Habitación-duino": control de dispositivo de inicio de Internet, una solución de Arduino poco

recientemente diseñé "Roomduino" a los dispositivos eléctricos de control en mi sala de internet, es una solución base de Arduino, me encargo diseñado dos tableros para el pequeño sistema, el primero es una "puerta de la red", que es c
Cómo demostrar una solución sobresaturada

Cómo demostrar una solución sobresaturada

Cristalización rápida (Demo solución sobresaturada) - videoclips más sorprendentes están a un clic de distancia esta demostración ilustra tres conceptos: el proceso de crecimiento de cristales de una solución, las propiedades de soluciones saturadas
Hacer una solución de TV fuera de una mesa de comedor

Hacer una solución de TV fuera de una mesa de comedor

necesitaba una solución de la televisión y no podía encontrar los muebles adecuados.Tuvimos una mesa alrededor de la cual no estaba en uso.Así sucedió que puedes ver aquí.Paso 1: desarmar la mesa primero desmonté todoPaso 2: preparación de las piezas
Una solución Gamma cabeza-antorcha de Alpkit

Una solución Gamma cabeza-antorcha de Alpkit

Hihttp://www.alpkit.com ofrece uno de la mejores antorcha cabeza de presupuesto en el mercado.La prueba de LED Gamma ofrece alrededor de 80 lúmenes de un solo mini Cree LED pero también tiene la adición de la visión de la noche verde y rojo LED.Había
Tutorial de una solución de alimentación para un arduino controla Robot coche (RC)

Tutorial de una solución de alimentación para un arduino controla Robot coche (RC)

En este tutorial que se mostrará una forma sencilla de poder un arduino controlado RC. Significa realmente una forma práctica de alimentación por separado un arduino y el escudo del motor que lo acompaña (que alimenta los motores).En caso de que algu
Hacer una solución salina o solución de hidróxido de

Hacer una solución salina o solución de hidróxido de

un método adecuado de aula para hacer soluciones electrolíticas de cualquier resistencia al aire o las células de combustible microbianas si existe una fuente de calor. En el camino aprendemos sobre cálculo de ratios, porcentajes y solubilidad de pro
Una solución minimalista para hacer panorama VR

Una solución minimalista para hacer panorama VR

Esta es una solución minimalista para hacer panorámicas y fotografía VR, sólo necesitas una cámara de acción GoPro o Xiaoyi para hacer un panorama esférico panorama perfecto.Paso 1: diseñoYo uso tinkerCAD diseñar rápidamente este monte panorama de cá
Una solución

Una solución

un arreglo es un postre realmente delicioso. Mi madre hace esta todo el tiempo para el postre y ahora he empezado a hacer demasiado. Básicamente tengo cuando tuve un mal día, o tal vez si yo sólo estoy deseo chocolate. Su super sencilla y sólo necesi
¿Problemas de cordeles? Aquí es una solución rápida!

¿Problemas de cordeles? Aquí es una solución rápida!

Si estás en un apuro, este Instructable muestra cómo reemplazar la guita en un cordeles jardín ligeros con algo más sustancial que podría tener ahí de todos modos. Saltar paso 1 de las instrucciones!Fondo:Mi padre tenía problemas con sus cordeles jar
Humedad del suelo capacitiva medir (con I2C)

Humedad del suelo capacitiva medir (con I2C)

Mucho se ha escrito sobre cómo medir la humedad del suelo y especialmente en lo que sensor usar.Con la medición de la resistencia simple el mayor problema es la corrosión del sensor, no sólo porque es en contacto con el suelo, sino también porque hay