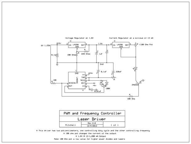
PWM y el regulador de frecuencia (para láseres y diodos) (3 / 3 paso)

Paso 3: Otras imágenes

Estas son algunas otras imágenes de cómo se ve. Tengo pensado en poner esto en la caja de un proyecto pronto. Si tienes dudas o recomendaciones por favor abajo el post! Gracias por ver mi instructable.

Artículos Relacionados

AutoCAD para láser de Trotec - la hice en TechShop!

AutoCAD para láser de Trotec - la hice en TechShop!

Como miembro de Techshop he visto muchos diseños impresionantes en el grabador Trotec. Estos proyectos incluyen diseños de corte y grabados en diversos materiales como madera contrachapada, lucite, vidrio. Después de tomar una clase en el láser de Tr
1 cable de regulador del LCD para Arduino

1 cable de regulador del LCD para Arduino

Mientras que trabaja en un proyecto de ATtiny que encontré faltaba el número de pines y necesita para conectar una pantalla de LCD con 1 alambreHabía encontrado un Instructable sobre cómo utilizar un registro de cambio para controlar la LCD usando só
Con separación de frecuencia para retocar la piel en Photoshop

Con separación de frecuencia para retocar la piel en Photoshop

Suavizado de piel Photoshop Tutorial. Hay 101 maneras de retocar la piel en Photoshop, usando separación de frecuencia podemos añadir un desenfoque gaussiano personalizado a una capa de alisado, manteniendo la textura de la piel. Para mantener la tex
Paso por regulador de voltaje para fischertechnik - útil para led de potencia y más

Paso por regulador de voltaje para fischertechnik - útil para led de potencia y más

quería usar LED de potencia bajo fischertechnik. Desafortunadamente, estas corrientes muy altas necesitan tensiones de 2 a 3.5 voltios. Se asume generalmente para los circuitos de tensión regulación integrados como el LM317T. Lo que se necesita es un
Diagrama de conexiones de regulador de carga para DIY aerogenerador o paneles solares

Diagrama de conexiones de regulador de carga para DIY aerogenerador o paneles solares

Este diagrama muestra la configuración básica para aquellos que deseen construir su propio proyecto de energía eólica o Solar. Puede encontrar más información en EcoElementals.co.uk.Gracias por mirar!Paso 1:Paso 2:
Regulador Video DIY para Dolly de Pico por debajo de $15!

Regulador Video DIY para Dolly de Pico por debajo de $15!

Si han comprado el carro práctico de Pico para su cámara de vídeo y quiere extender su uso, tratar este proyecto de deslizador fácil y eficaz. rieles para puertas de placard 3 pies de una ferretería, dos piezas de madera de 3 x 5 pulgadas, dos llaves
Teléfono celular bicicleta soporte para la serie Galaxy S

Teléfono celular bicicleta soporte para la serie Galaxy S

En los viejos tiempos pondría un "ordenador para bicicleta" y un montón de cables e imanes en tu moto para poder conseguir tu velocidad, distancia y otras medidas. Hoy en día, aplicaciones en los teléfonos celulares hacen lo mismo, pero es difíc
Guía para la defensa del paciente sano y seguro para los seres queridos

Guía para la defensa del paciente sano y seguro para los seres queridos

Cuando un miembro de la familia, especialmente una más vieja, entra en el hospital, pueden suceder cosas rápidamente y puede ser difícil hacer un seguimiento de información importante, tanto para su salud como para la línea de fondo financiera. Toman
Aguja de rosca para los seres humanos

Aguja de rosca para los seres humanos

este Instructable corto le permitirá a cualquier persona para enhebrar una aguja.   "El alumno crea obras de arte mediante la aplicación de los medios de comunicación, técnicas y procesos para formular y expresar sus propias ideas y entendimientos co
Registrador para puerto serie de Arduino más

Registrador para puerto serie de Arduino más

Yo soy poco cansado de utilizar la serie como logger - principalmente por dos razones: no es compatible con sintaxis de sprintf y cadena están detenidos en la memoria RAM. Por esta razón he implementado nueva biblioteca: https://github.com/maciejmikl
Construir un caso prototipo profesional para una serie de Linksys WRT54G Router en tres semanas

Construir un caso prototipo profesional para una serie de Linksys WRT54G Router en tres semanas

Ya que es mi Instructable primera y el primer prototipo impreso 3D que he hecho me han tratado de explicar tan detalladamente como sea posible lo que he hecho y han tratado de ofrecer tantas fotos como pude. Si usted tiene alguna pregunta por favor p
Sugru herramienta soporte para láser de Epilog en Assentworks

Sugru herramienta soporte para láser de Epilog en Assentworks

hicimos un estante de la herramienta de las herramientas necesarias para ajustar el cortador del Laser Epilog Helix en Assentworks.
De chef D Yoyo (mi niño s la receta) para Bar ser Q salsa

De chef D Yoyo (mi niño s la receta) para Bar ser Q salsa

mi hijo ha cocinado desde que tenía aproximadamente 8... él era tan bueno con su cocina le dejamos hacerse cargo de la cocina...Ha estado tomando cocina / cursos de artes culinarias desde los 12... su sueño es ser chef... esta es su versión de la sal
Un lindo ramo de caramelos para su ser querido

Un lindo ramo de caramelos para su ser querido

Ramos dulces son muy populares hoy en día, que no es de extrañar. No sólo lucen bellas, sino ayudar a crear un ambiente cálido y festivo en cualquier lugar. Después de haber visto un ramo de flores en casa de mi amigo, decidí probar lo que es yo. Al