Paso 2: esquemático


Configuración original - funciona bien
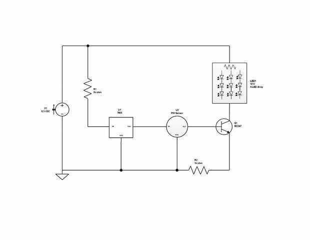
El esquema superior es bastante simple. Este diseño se basa sobre 6mA de corriente de la batería, con sobre 3mA a través de R1 y la exhibición de LED. Voltaje para el sensor de movimiento PIR (rango de 3 a 6 VDC de operación) es de aproximadamente 3,5 V y tensión y corriente al base del transistor están muy por debajo de los valores máximos. El sensor de PIR tiene incorporados modos continuos y durante la noche que se fijan con un puente. Esto elimina la necesidad de incluir una luz sensor de circuito en el diseño del proyecto. El sensor también tiene un ajuste de la sensibilidad.
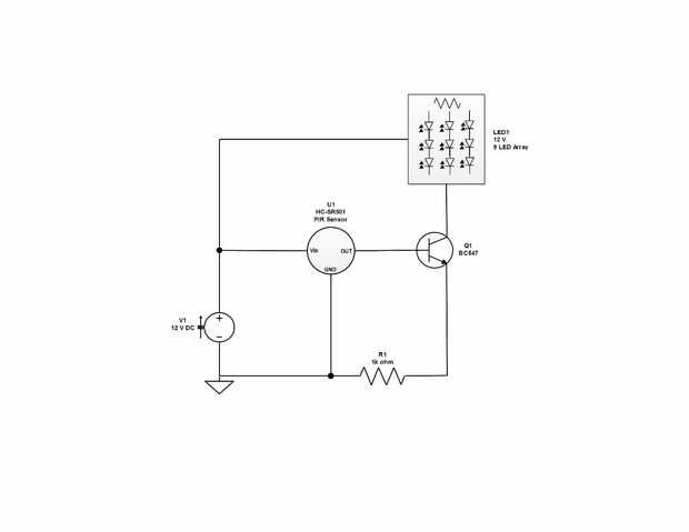
Configuración 2 - más simple, más barato y más confiable - este es el circuito de la opción
El fondo mismo es el diseño simplificado usando un sensor HC-SR501 PIR. Es considerablemente más barato que el sensor de la paralaje y tiene un rango de voltaje operativo de 5 a 20V, por lo que el regulador de voltaje y resistencia de 2K se pueden eliminar. Este sensor también tiene sensibilidad (3 a 7 metros) y controles de retardo (5 seg a 5 min).













