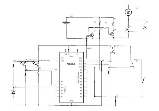
Paso 9: Diagrama eléctrico y esquemático




Esta es una lista de los pines de Arduino y utiliza y sus funciones
*****
DIGITAL PINS
0-7 salidas digitales para la exhibición de LED
10 interrupción externa para el interruptor de final de recorrido
11,12 entradas digitales para los botones de programación
13 salida digital para encender y apagar el motor
PINES ANALÓGICOS
Entradas analógicas 0,1 para fototransistores
2 entradas analógicas para sensores de temperatura
*****
FUENTES DE ALIMENTACIÓN
-5V 2A utilizada para el motor de la plataforma (conecta con MOSFET de la energía)
-9V 300 mA usada para alimentar el arduino y también un par de transistores NPN que aumentan la
Salida digital de Arduino de 5 V a 9V.