Hogar ir Mikey (5 / 8 paso)

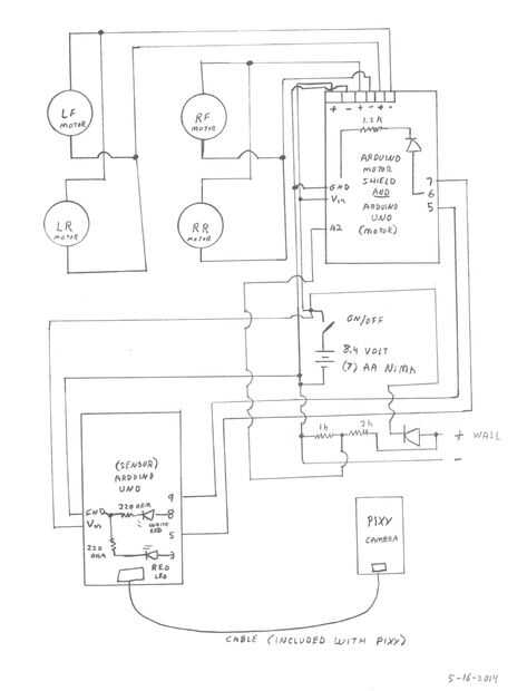
Paso 5:

El robot de alambre como se muestra en el esquema. Usé un tablero de prototipo para realizar las conexiones más fácilmente.

Artículos Relacionados

Proyecto de artesanía de papel DIY: Cómo hacer papel multicolor pavo real para la decoración del hogar

Proyecto de artesanía de papel DIY: Cómo hacer papel multicolor pavo real para la decoración del hogar

Un interesante Proyecto de artesanía de papel de DIY puede consistir en una amplia variedad de fácil Hacer lo mismo papel Craft Ideas para hacer en casa. Este proyecto paso a paso tutorial con instrucciones sobre cómo hacer multicolor pavo real de pa
Pequeña puerta de granero para seguridad para el hogar

Pequeña puerta de granero para seguridad para el hogar

En las noticias últimamente ha habido informes de personas poniendo cámaras en el exterior de mirillas para ver en su habitación de la casa/apartamento/hotel.(Steph) comencé a pensar acerca de la mirilla de mi puerta y posibles formas de cubrirla cua
El centro de automatización de frambuesa Pi-Arduino-SignalR hogar

El centro de automatización de frambuesa Pi-Arduino-SignalR hogar

Después de un par de mi preludio IBLEs publicado aquí y aquí, este proyecto toma el primer paso hacia la construcción de una versión básica de un funcional Inicio Centro de automatización.He utilizado varias tecnologías diferentes en un esfuerzo para
Control de las pulgas naturalmente con artículos comunes del hogar

Control de las pulgas naturalmente con artículos comunes del hogar

Temporada de pulgas se nos viene encima. Si alguna vez ha tenido una infestación, sabes que tienes que combatir las pulgas desde muchos ángulos para controlar y eliminar estas plagas parasitarias hopping, oportunistas. Uno de los más poderosos agente
Utilizar RPi, Azure y Cortana para automatizar su hogar!

Utilizar RPi, Azure y Cortana para automatizar su hogar!

IntroducciónHay nueva tecnología alrededor de nosotros y solamente más que todos los días. Los micro controladores son cada vez más rápido, son teléfonos que más inteligente, y la nube es cada vez más fuerte. Con esta nueva tecnología todos se pregun
Camas de la tarjeta para personas sin hogar

Camas de la tarjeta para personas sin hogar

He diseñado esta cama para que personas sin hogar tengan sueño una más confortable noche de. Como se levanta del suelo y está hecha de un material que no conducir calor o frío y es robusto, hace una gran diferencia a las dificultades de ser sin hogar
Hormigón arquitectónico: Casquillos, casquillos de la columna y chimenea hogar y chimenea de la pared

Hormigón arquitectónico: Casquillos, casquillos de la columna y chimenea hogar y chimenea de la pared

Como arquitecto tengo a veces una visión para elemento de diseño o acabado que es difícil o costoso de adquirir o construir. Por ejemplo, molde concreto productos como encimeras o muebles son hermoso y durable, pero relativamente caro.En 2011 fui a p
Cómo hacer jabón. Utilizarlo como un regalo o para decorar tu hogar!

Cómo hacer jabón. Utilizarlo como un regalo o para decorar tu hogar!

Este Instructable le mostrará cómo hacer jabón en casa (la manera antigua, química!) y cómo transformarlo en un maravilloso regalo de Navidad o para decorar su hogar. Es muy barato pero muy personalizables!Paso 1: Instrumentos e ingredientes Aceite d
Grita el fumador de la abeja para el apicultor hogar

Grita el fumador de la abeja para el apicultor hogar

Siempre ha sido un sueño mío, que algunas abejas colmenas, así que cuando encontré un enjambre en mi propiedad, estaba muy eufórica. Más que eso, eran libres, eran salvajes y eran abundantes. Me di cuenta de que ofrecía una oportunidad para crear mi
Cómo realmente mejorar tu Wi-Fi hogar || Tweak barato

Cómo realmente mejorar tu Wi-Fi hogar || Tweak barato

Con la magia de DD-WRT, convertir su router más viejo en un repetidor de amplia gama para cubrir todo el mundo necesita una conexión Wi-Fi.Ver video instructivo aquíDDWRT popular dispositivos compatibles:D-Link DIR 600 - http://amzn.to/25ctCM7TP-Link
15 simple Life Hacks / Hacks del hogar

15 simple Life Hacks / Hacks del hogar

Me encanta hacer algo. Y quiero hacer algo más fácil y mejor. Ahora yo te mostraré "15 Hacks simples de la vida / hogar Hacks" puede seguir mis hacks fácilmente. OK vamos a empezar!!!!!!Paso 1: Recoger algo que había al margen de las habitacione
Cómo enfriar su hogar naturalmente sin aire acondicionado

Cómo enfriar su hogar naturalmente sin aire acondicionado

acondicionadores de aire son algunas de la mayor potencia de consumo de electrodomésticos ha de la mayoría de las casas. Tienen motores que utilizan 1500 vatios o más y están a cargo de 8 horas o más en verano.Simplemente apagando el aire acondiciona
Cómo hacer una Cerbatana de Airsoft fuera de artículos del hogar

Cómo hacer una Cerbatana de Airsoft fuera de artículos del hogar

Cómo hacer una Cerbatana de Airsoft fuera de artículos del hogar(Ver Video)Esto es una manera muy simple y sin embargo eficaz para hacer un combo de rifle y Cerbatana de airsoft que puede disparar balines de airsoft muy bien. Utilizado elementos que
Mikey, el Robot con visión

Mikey, el Robot con visión

Mikey el Robot "ve la rana" utilizando el sistema de visión de cámara de Pixy. Pixy cuesta alrededor de $70. y fácilmente interfaces con un cable incluido para Arduino. Pixy puede ser "entrenado" para reconocer hasta siete colores dife