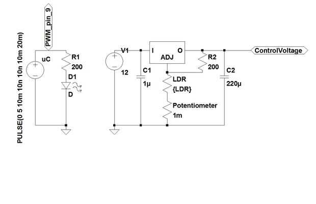
Paso 4: Circuito y simulación


El circuito se muestra encima y consiste principalmente en el circuito de la hoja de datos del LM317. La parte de LED muestra la señal PWM, proveniente de mi Atmega368 (pin 9) y un resistor limitador actual para evitar que el LED de altas corrientes (no realmente necesarios en mi caso debido a las corrientes de salida uC limitada).
Medí el voltaje necesario, que necesito para mi motor en la gama de la velocidad que necesito. El resultado es un rango de voltaje entre 3V y 6V. Con una R1 = 200 ohm (porque no tenía una resistencia de 240 ohm, ohm 200 son todavía aceptables) R2 se puede calcular con la fórmula dada en el rango de aprox. 250 a 750 ohmios. Aunque esto es casi el valor posible más bajo de mi LDR todavía funcionó a la perfección muy bien para mí en la práctica.
La resistencia baja significa un LED brillante. Un gran positivo aquí es que la iluminación de los alrededores no influencia la fuente de voltaje, si el LED es muy brillante. La LDR todavía reconoce cambios de LED, incluso si cambia los valores un poco.
controlar el LED con 8 bit = 0 -> 255, o en pasos de 5V/8 bits = 20mV. Para desvanecer mi LED encendido y apagado, los enteros aumentan en forma gradual el valor PWM de 0 (completamente apagado) hasta 255 (completamente activado) con 500 Hz y el ciclo de trabajo variable. En mi caso, conducir el LED con algo alrededor de 170. Es un buen valor, porque todavía hay espacio para más brillo (= más voltios) y la otra manera alrededor.
Te recomiendo usar el LED en alta iluminación = LDR en valores bajos, pero puede conectar resistencias en paralelo a la LDR baja su resistencia relativa y por lo tanto evitar que el LED permanentemente muy brillante. Esto siempre depende del uso previsto.
El potenciómetro que se muestra en el esquema puede cambiar el rango de trabajo, si mis cálculos no son correctos en realidad que no era necesario luego).
La simulación en la segunda foto de arriba muestra un cambio de resistencia de 250 ohmios a ohmios 750 en pasos de 50 ohmios.