Fácil controlador de Motor DC

si usted está construyendo un robot u otro gadget de microprocesador, tendrá que conducir motores hacia delante y hacia atrás. En este instructable, te demuestro un circuito simple y de bajo costo que controla un motor DC de dos pines de I/O. No se requiere circuitos integrados y utiliza piezas comúnmente disponibles. Te recomiendo que construirlo en un protoboard la primera vez. Diseñé este circuito, pero no soy el inventor de este tipo de controlador de motor. Me interesé en los circuitos de control de motor como esta cuando vi los movimientos increíblemente precisos de los enrutadores Makerbots y CNC en obras de fábrica en Ann Arbor.

Artículos Relacionados

Módulo del controlador del motor

Módulo del controlador del motor

Hola chicos.Este es mi primer Instructable, espero que te guste.En este Instructable voy a mostrarte cómo hacer a un controlador de motor módulo por sólo $1 y pocos bukos. Es muy fácil, pero todo lo que necesitas es algunos conocimientos básicos de s
Caseros 100 HP controlador de Motor de un coche eléctrico

Caseros 100 HP controlador de Motor de un coche eléctrico

este instructable explica cómo construir su propio controlador de motor de 100 HP (pico) para su uso en una conversión de coche o moto eléctrica.  Puede tomar cualquier voltaje hasta 144v, y la corriente máxima es de 500 amp.  El costo de los compone
Cómo utilizar el controlador de Motor L293D - Arduino Tutorial

Cómo utilizar el controlador de Motor L293D - Arduino Tutorial

El L293D es un IC de controlador de Motor de 16 pines que puede controlar un conjunto de dos motores al mismo tiempo en cualquier dirección. El L293D se diseña para proporcionar bidireccional corrientes de impulsión de hasta 600 mA (por canal) en ten
Arduino Uno y Visuino: controlar Robot coche Smart con Joystick y L298N controlador de Motor

Arduino Uno y Visuino: controlar Robot coche Smart con Joystick y L298N controlador de Motor

Que coche elegante se establece cuando se combinan con Los módulos de controladores Motor L298N, ofrecen una de las maneras más fáciles de fabricar coches robot. El Módulo del controlador Motor L298N es fácil de controlar con Arduino, y con la ayuda
Arduino + controlador de motor integrado L298

Arduino + controlador de motor integrado L298

Un regulador del motor es un dispositivo que sirve para gobernar de alguna forma predeterminada el rendimiento de un motor eléctrico. Un controlador de motor puede incluir un medio manual o automático a partir de parada del motor, selección de rotaci
II GOduino = Arduino + controlador de Motor L293D Velocidad Variable

II GOduino = Arduino + controlador de Motor L293D Velocidad Variable

versionesGOduino II fue presentado en dangerousprototypes.com07/04/2012 he añadido una diapositiva del presupuesto para aquellos lectores que preguntaban donde obtuve mi presupuesto < $20 para el II de GOduino.INTRODUCCIÓNEl GOduino II es un controla
Velocidad coche RC controlado con (controlador de controlador de Motor de CH 4 + Arduino + Bluetooth)

Velocidad coche RC controlado con (controlador de controlador de Motor de CH 4 + Arduino + Bluetooth)

Hola, ya que este es mi primer instructivo aquí, espero que te guste y no dude en preguntar sobre cualquier cosa no clara en él.En primer lugar, empecé este proyecto después de que quería controlar 4 motores que requiere de relativamente alta potenci
QuickStart - controlador de motor DC de un transistor

QuickStart - controlador de motor DC de un transistor

es un controlador de motor PWM (modulada de ancho de pulso).Utiliza un solo transistor pequeño para funcionar un pequeño motor DC.Mientras que el circuito es muy directo (algunos dicen aburrido?) tiene ungenial truco del software - modulada de ancho
Poderoso controlador para motores DC

Poderoso controlador para motores DC

IntroducciónAquí es un fresco cepillado Motor de la C.C. que se puede utilizar para sus proyectos robóticos con ruedas dos grandes. La primera vez que hice esto fue para mi R2D2 réplica vida. En el momento R2D2 es necesita zapatos nuevos, por lo que
Como controlador de Motor L293D Freeform A

Como controlador de Motor L293D Freeform A

fue recientemente haciendo un proyecto con motores paso a paso y es necesario un controlador de motor que tuvo un pequeño factor de forma y 4 salidas. Después de acabado y refinamiento mi forma libre de este controlador, decidí ponerlo aquí, ya que p
Configuración de un controlador de Motor paso a paso

Configuración de un controlador de Motor paso a paso

Si usted necesita usar motores paso a paso en una especie de camino para un proyecto, esta guía cubrirá cómo usted puede comenzar con el SlushEngine. Al final de esta guía, podrás mover 4 motores paso a paso a la vez. También aprenderás cómo utilizar
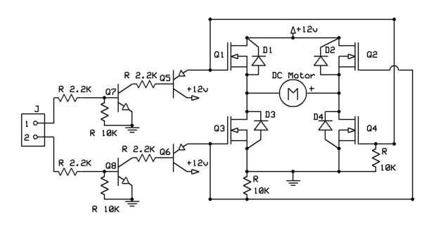
Controlador de Motor DC

Controlador de Motor DC

Este simple controlador de motor DC permite un control de motor la dirección y ha sido construida completamente de componentes eléctricos reclamados. Uso de MOSFET para control del motor en lugar de chips de control, permite una fuente de alimentació
Circuito controlador de motor de $1 para Arduino

Circuito controlador de motor de $1 para Arduino

La historia de este escudo del motor es que yo quería hacer un robot para mi sistema controlado por ondas cerebrales multifuncional y decidí compartir esto con ustedes. Es un circuito muy simple utiliza el CI L293D que es un controlador de doble puen
BaW-Bot parte 2: Construir el controlador de motor y cuerpo

BaW-Bot parte 2: Construir el controlador de motor y cuerpo

esta es la segunda parte de nuestra fabricación de BaW-Bot (Bot de campanas y silbatos) – 5 Separe instructables que mire de diferentes tecnologías relacionadas con Arduino, combinan para crear un Bot con todas las campanas-y-silbidos.Parte 1: Constr