Paso 3: Los esquemas - exhibición y el contador

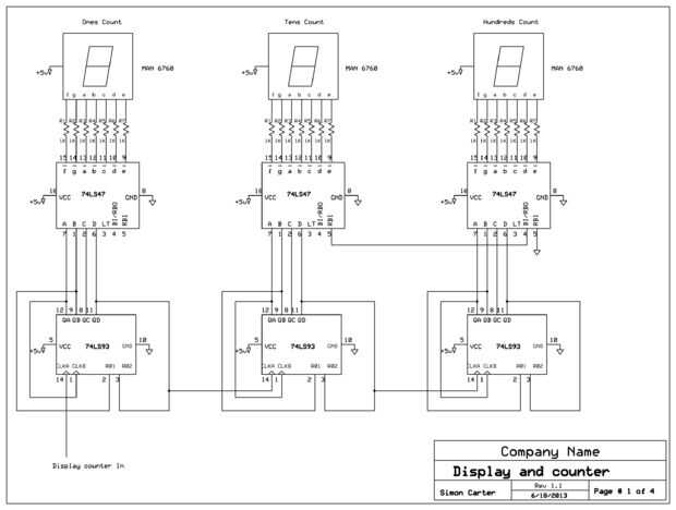
En el primer esquema ves el contador de la exhibición. El contador de miles y la pantalla no se muestra porque no había espacio en el dibujo, pero solo repites el circuito una vez más, como ves cada sección 1, 10, 100, 1000 es idéntico. Se puede construir como se muestra y se cuenta a 999 o añadir otra sección contar hasta 9999.
El funcionamiento básicamente es cada vez un pulso proviene la sección de que la pantalla se incrementa en 1 para contar monedas, y si hay cuatro displays de 7 segmentos y contadores poder contar hasta 9999 antes de voltearse a cero otra vez. El CI 74LS47 es un BCD al decodificador de 7 segmentos. El CI 74LS93 es un contador BCD década. Cuando un pulso de trata el 74LS93 en el pin 14 (Clock - borde negativo activada) el contador incrementa y una alta (1) demuestra para arriba en el pin 12 (QA). Esto es visto como entrada en el 74LS47 e interpreta uno encendiendo los segmentos correcta del segmento 7 de pantalla a pantalla un 1.
Cuando 9 pulsos han sido recibidos por el 74LS93, habrá un 9 en el primer display de 7 segmentos. Cuando llega el décimo pulso, pin 11 (QD) ya es alta, pin 9 (QB) se vaya alto y pin 2 (R01) y pin 3 (R02) ambos es alto, esto reajusta el contador a cero. al pin 11 (QD) va a la baja, también relojes de diez 74LS93 contador como están conectados. Ahora muestra un 1 en las decenas 7 segmentos display y un 0 en la pantalla. Este proceso se repite hasta que el contador llegue a 9999. Tenga en cuenta que el pin de cientos 74LS47 RBI (distancia en blanco en) está conectado a tierra. Este suprime la pantalla cuando está en cero. Es feeds de pin RBO el pin de RBI 10 74LS47 para que mostrar el 10 aparece cubierto apropiadamente. Los 74LS47 RBI no está conectado por lo que siempre mostrar un cero en la energía en o cero cuenta. Es una buena práctica para atar la RBI a + 5V para asegurarse de que cero esconder no está activada, pero realmente no necesita.