Paso 8: Hacer conexiones


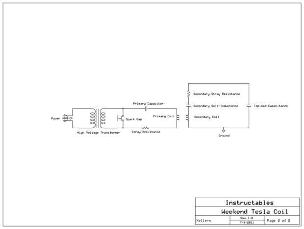
Una vez que las piezas están montadas, usar cables 10AWG o más grueso aislado para conectar todo correctamente (ver esquema). Si esto parece demasiado confuso, tal vez debería probar un proyecto electrónico más simple para familiarizarse con la lectura y siguiendo los esquemas eléctricos. Asegúrese de que mantener las conexiones como corto y apretado como sea posible para minimizar la perdida inductancia y resistencia que puede afectar el rendimiento de la bobina. Cableado de alta tensión especializados no es necesario a menos que planee pegarse los dedos en la bobina mientras su funcionamiento (mala idea!).
Aunque puede utilizar pinzas de cocodrilo para probar todo antes de instalarlo, ser consciente de que el rendimiento de la batería disminuirá y corre el riesgo de destruir los clips por sobrecalentamiento. Derritieron varios clips de cocodrilo esta manera - a menudo no donde el alambre se suelda al clip y generalmente puede ser fijado por soldar los dos juntos.
Si usted está construyendo una bobina de Tesla significativamente más potente que lo hice, no puede ser la mejor idea de utilizar madera en su diseño. La madera no es un aislante en altas tensiones y en un día húmedo, podría encontrar que su circuito primario a través de la madera del arco y comenzar un fuego. Por lo menos, no montar los componentes eléctricos directamente sobre la base de madera, usar plexiglás, acrílico o aisladores de cerámica o plástico siempre que sea posible. Esta no es una preocupación a menos que usted está bombeando un kilovatio o más en su bobina. (Un NST de 30mA 9kV sólo dibuja sobre 270W).