

El sistema de aire acondicionado en mi civic de 1999 está en gran forma excepto el controlador de OEM ciclos del compresor un poco demasiado a menudo (no rápidamente en los casos de baja o alta presión de refrigerante). Vivo en un clima caliente y compresores de la CA no deben ser bicicleta a menudo. Se les debe en más de OFF. Tiempo para arreglar esta mierda.
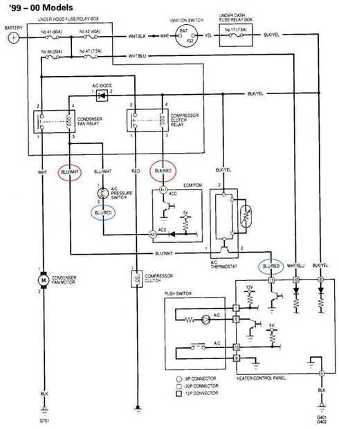
En la página de la honda civic manual resalté los dos alambres en óvalos rojos. Estos que necesito conectar a 0 voltios para enganchar el embrague del compresor del AC y el ventilador del condensador de CA. El regulador de temperatura honda OEM se eliminará en este mod. Sólo quiero simple en control de un interruptor.