Paso 3: UNIRLO

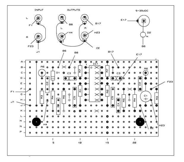
Es una cuestión de elección lo que piden los otros componentes son insertados y soldados en su lugar. Personalmente empezaría con el casquillo de inmersión 14pin como esto entonces hace fácil encontrar posiciones de las partes restantes. Lo principal que necesita ser observado cuidadosamente es la orientación de electrolíticos, diodos, D1 y, por supuesto, IC1 deben montarse correctamente en su toma de C1.
Una vez satisfecho que el tablero se ha construido correctamente ¡ pruébelo! Para esto necesita un multímetro a la gama baja de ohmios. Comprobar sistemáticamente la resistencia entre pistas adyacentes a la prueba por falta de continuidad. Excepto en las pistas donde hay enlaces de cable no debería encontrar ninguna. Si lo haces significa que tiene un puente de soldadura entre las pistas. Estos deben ser perseguidos y eliminados. Suponiendo que todo bien es la siguiente etapa de la construcción puede comenzar.
Después de haber construido y probado la atención de la Junta ahora puede girarse a la mecánica. El circuito está montado sobre un panel plástico grueso de 3mm que mide 157 x 61mm. El dibujo mecánico muestra la posición de los agujeros para la entrada/salida phonos y toma de corriente etc. Una vez que estos han sido perforados hacia fuera como se muestra Monte los casquillos en el lugar.
Ahora vuelo conduce a la Junta como se muestra en el esquema de la soldadura. Dejar éstos unos 200mm de longitud para permitir la soldadura fácil. Como el dispositivo se alimenta de una fuente de baja impedancia no es necesario para los cables blindados aquí. Alambre de conexión simple, decir 7/02 calibre va a hacer. Un especial de la palabra aunque sobre la fuente de alimentación. Como se mencionó anteriormente este dispositivo y otros proyectos han sido diseñados para utilizar fuentes de alimentación disponibles. Hará cualquier voltaje entre 9-35VDC. Eliminadores de la batería de red baratos CC funcionado son ideales y están disponibles todo el mundo. El rango de tensión también asegura que la operación puede tener desde una batería. Nada de un PP3 hacia arriba, una batería de coche es ideal.
Parte de la alimentación por la Junta Directiva es el LED D2. Esto funciona en serie con el circuito de la quieta corriente consumida por el circuito enciende cuando está en funcionamiento. Aquí he utilizado un método muy simple pero sorprendentemente eficaz de apego. Un pequeño trozo de cinta adhesiva! Aunque es bien conocido que lleva repitiendo. Una forma sencilla de determinar el terminal cátodo (k) del led es sostener a una luz. Dentro de la bombilla led se vea una barra horizontal conectada a un lado. Este lado es el cátodo. Para montar el pulsador el led en el orificio de montaje de 3mm. Doblar las puntas de abajo de plano al panel. Para asegurar que cubre la parte posterior del agujero con un trozo de cinta adhesiva.
Ahora viene el problema. ¿La mejor manera de arreglar el tablero en su posición sin agujeros feos? La solución elegida es usar doble almohadillas adhesivas autas caras de papelerías buenas todas. Posición de una de estas almohadillas en las cuatro esquinas de donde desea que el Consejo que. Tenga en cuenta que las superficies adhesivas están protegidas por una pestaña de papel. Estos deben ser pelado para exponer el adhesivo. Deje la alza frente a pestañas in situ. No quiero fijar permanentemente el tablero hasta que ha probado!
La última parte de la construcción es a la Junta de alambre y tomas como se muestra en el esquema.













