Paso 1: construcción




Construcción consta de dos partes:-el módulo de control y la instalación de interruptores de límite y puerta de montaje y cableado.
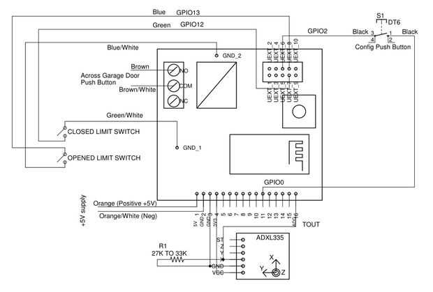
Construcción del módulo de Control
El modelo de control use un módulo de OLIMEX ESP8266 EVB que dispone de un relé incorporado. El relé está conectado en paralelo con el pulsador de puerta de garaje existentes. Cuando el código de impulsos del relé, la puerta del garaje funciona. Para detectar la posición de la puerta hay límite cambia en cada extremo del recorrido de la puerta, así como una placa breakout ADXL335 SparkFun. Los interruptores de límite actúan como un respaldo para la posición de lectura de la ADXL335.
Sólo una de las salidas de la ADXL335 se utiliza. Una resistencia k 33 a tierra en esa salida reduce el nivel de la señal a menos 1.0V según lo requerido por el ADC de TOUT de ESP8266 de entrada. Debido a la variación en las especificaciones de ADXL335, puede que necesite reducir esta resistencia de 27 k.
La mismo es aquí en formato pdf.
Las fotos muestran el cableado del módulo de control.
El romper ADXL335 tablero montado en el relé OLIMEX con doble cinta adhesiva resistente. La 33K resistencia a tierra se monta directamente en la rotura a tablero. El botón de configuración se conecta entre GPIO2 y GPIO0 (véase los pernos usando ESP8266 GPIO0/GPIO2/GPIO15)
Cable CAT 5 (forma 8) se utiliza para conectar el módulo de control a la fuente de 5V del USB, 2 finales de carrera y pulsador de puerta de garaje.
Los cables utilizados en este proyecto donde:-
- Naranja/blanco para 5V (+ 5 v naranja)
- Verde/blanco para cerrar interruptor de límite, normalmente abierto (GPIO12, GND)
- Azul/blanco para interruptor de límite abierto, normalmente abierto (GPIO13, GND)
- Marrón/blanco para la salida de relé para pulsador de contacto (en paralelo, normalmente abierto)
Vende base Cat 5 cable fue utilizado para el cableado principal y trenzado Cat 5 cable era uso para la conexión flexible al módulo de control.