Temperatura controlada calentador de espacio del (3 / 7 paso)

Paso 3: Construir su circuito

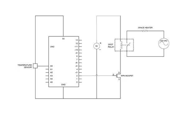
Montar el circuito según el esquema adjunto. Asegúrese de que usted poner físicamente el sensor de temperatura en algún lugar lo suficientemente lejos del calentador que las lecturas que mide son representativos de toda la habitación.

Artículos Relacionados

Hacer un calentador de espacio del canadiense

Hacer un calentador de espacio del canadiense

Ahora es frígida. Pero siga estas instrucciones y usted quedo tostado caliente con su calentador de espacio del canadiense. Es un truco que Canucks han utilizado por años para mantener el calor en el interior y hacia fuera.Paso 1: Coloque el calentad
Mi calentador Garage respetuoso del medio ambiente: Un neumático colector termal Solar

Mi calentador Garage respetuoso del medio ambiente: Un neumático colector termal Solar

Este instructable cubrirá la construcción de mi colector termal solar de 72 pies cuadrados que aprovecha la energía del sol para proporcionar la calefacción de espacio de tiempo de invierno para mi taller de garaje individual. La parte funcional del
Calentador de espacio controlado por termostato digital

Calentador de espacio controlado por termostato digital

este instructable muestra cómo utilizar un apagado el termostato programable digital de plataforma para controlar un calentador de espacio del bajo costo.Los calentadores portátiles más baratos tienen sólo un mando analógico para fijar groseramente l
Cómo construir un calentador de masa del cohete

Cómo construir un calentador de masa del cohete

son dos los factores principales que diferencian a un calentador de masa del cohete (RMH) de una normal estufa de leña. Uno es que la combustión que se lleva a cabo es mucho más completa en un RMH, debido al mayor proyecto y cámara de combustión aisl
Caja de temperatura controlada para las mediciones de laboratorio

Caja de temperatura controlada para las mediciones de laboratorio

Soy un científico de la planta que estudia lo que sucede a las plantas a diferentes temperaturas. Estoy haciendo algunos experimentos donde tengo que medir las plantas a 25 y 35 grados C (77 y 95 grados F) pero no tienen acceso continuo a una cámara
Ventilador de temperatura controlada

Ventilador de temperatura controlada

Este instructable le llevará a través de los pasos necesarios para crear su propio ventilador de temperatura controlada usando un viejo ventilador de ordenador. Los materiales que necesitarás son los siguientes.1 x 12VDC computadora ventilador ($7,00
Espacio del taller en un lugar de alquiler

Espacio del taller en un lugar de alquiler

Espacio del taller que funciona en un apartamentoVivo en un pequeño apartamento de 2 dormitorios junto con otros dos adultos y mi hijo. Como un multi-crafter necesito un taller de espacio, pero cómo hacer que funcione sin dañar el piso y no permitir
Calentador de agua de temperatura controlada

Calentador de agua de temperatura controlada

Se trata de géiser de un hombre pobre. También se ahorra electricidad. La temperatura es controlada por un microcontrolador, es decir, Digispark Attiny85.Paso 1: Piezas necesarias Caja de plásticopaso transformador 12V 500maPlaca de reléDigispark Att
Velocidad del ventilador de temperatura controlada con PWM

Velocidad del ventilador de temperatura controlada con PWM

he aquí un diseño poco muy simple pero muy eficaz para controlar la velocidad del ventilador según la temperatura cambiante.Estoy usando un chip de TC648VPA Microchip que hace todo el trabajo por nosotros.Usted puede encontrar la hoja de datos de est
Como encender un calentador de masa del cohete

Como encender un calentador de masa del cohete

Puede ser meticuloso al principio, pero con un poco de práctica puede convertirse en un maestro en él!Explicar qué diablos un calentador masa del cohete es sería fuera del alcance de este instructable, por lo que se supone que ya sabe lo que uno es.E
XXX.par - una linda temperatura controlada Smiley

XXX.par - una linda temperatura controlada Smiley

**************************************************************************************************************+ En primer lugar, este Instructables había sido escrito a por 17 un chico de años... No un inglés profesor, así que por favor me informaras
Intel Edison temperatura controlada Relais

Intel Edison temperatura controlada Relais

Hola de nuevo compañeros instructablers!Lanzó un indicador de temperatura vivo para intel edison un par de días atrás y parecía ir bastante bien,Me han estado jugando alrededor con el edison un poco más y han logrado conseguir mi cabeza alrededor de
Temperatura controlada nevera cerveza artesanal

Temperatura controlada nevera cerveza artesanal

Para mi columna mensual de la máquina en el periódico holandés "De Volkskrant", hice una nevera en la que puede controlar la temperatura en tres compartimientos separados para guardar cerveza artesanal en apenas la temperatura correcta.El artilu
Acabado y decoración de un sótano con cambio parte 1: espacio del armario

Acabado y decoración de un sótano con cambio parte 1: espacio del armario

Un sótano probablemente no es mejor opción de muchas personas cuando se trata de un lugar para vivir; tienden a ser húmedo, infestado de arañas, granjas de hongos. Con un poco de ingenio y trabajo, pueden ser hechos en moradas poco relativamente agra