Paso 12: Regulador del motor de BLDC discos duros



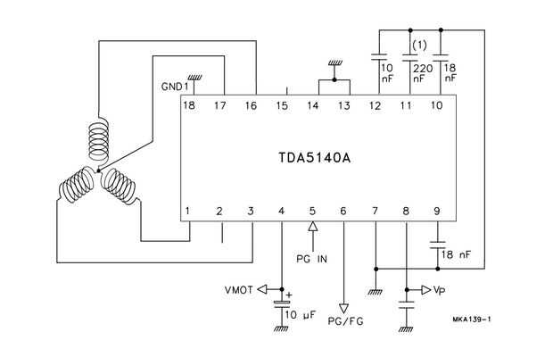
TDA5140AT se dedica IC para controlar el motor BLDC. Tienes que diseñar el circuito con los parámetros correctos para hoja de datos del fabricante, es un poco de mi experiencia del motor BLDC. Puede comprar este IC en Ebay por menos de $ 7.
He utilizado este IC hace tiempo y se dio cuenta de que es ruidoso cuando se pone el dispositivo emitido demasiado cerca. Cuando llames, motor puede dejar de hacer girar y el sonido "ek ek ek...", viruta de regulador también está calentando rápidamente después de eso. La solución es añadir el condensador de filtro cerca de las clavijas de alimentación de IC.