





me gustaría construir plano alarma con gsm llamando la atención a mi teléfono móvil. He leído algún tema sobre alarm esta forma de trabajo, pero no pude encontrar este esquema concreto.
Mis componentes:
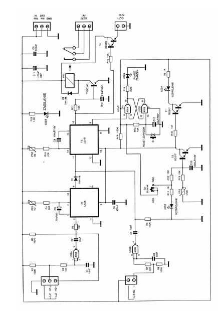
1.) kit de construcción de la alarma de la estación de http://www.sos.sk/?str=371&artnum=9627
2.) movimiento cerradura PIR lx 39 http://www.emos.sk/zbozi/1454001100-pohybove-cidlo-%28pir%29-lx39-biele
3.) teléfono móvil GSM (Nokia 6310)
Cargador móvil 4.).
La alarma debería funcionar:
Cerradura de movimiento da la señal cuando el piso será perturbado. La señal pasa a través de la estación de alarma al teléfono y luego de llamar rápido a avisarme en mi teléfono móvil.
Estación de alarma que quiero usar como un contador de tiempo (retardo) para establecer el tiempo necesario mientras enciende el sistema de alarma y dejar el piso.
En el siguiente paso (actualización) me gustaría conectar la pequeña cámara con memoria interna, que sería activado por movimiento cerradura a la vez hacen la llamada rápida.
Pero mi pregunta es: es mi esquema de la alarma va a funcionar?
Necesito la ayuda, la electricidad no es mi punto fuerte, pero puedo armar.
Gracias por cualquier comentario y ayuda.
Espero que admin no borrar mi tema.
Mirio46x













