Mundo de Froggy 2 el arranque (16 / 19 paso)

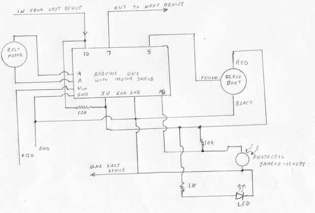
Paso 16:

Alambre, según el esquema. Usé una de 12 voltios, fuente de alimentación de 5 amperios, pero eso es más amperios que se necesitan (500 mA probablemente trabajaría).

Artículos Relacionados

Proyecto de impresión de mundo 3D Froggy

Proyecto de impresión de mundo 3D Froggy

Esto es--mundo Froggy (el parque de diversiones aventura ranas de plástico) ya está en marcha.  Hemos sido aceptado en el 2013 San Mateo Maker Faire y nos vemos allí en vivo!La rana obtiene lanzada desde la catapulta, arrancada por la correa, seesawe
Froggy mundo 1 la catapulta

Froggy mundo 1 la catapulta

Mundo de Froggy es un parque de diversiones aventura ranas.Este viaje es el primero de una serie.  Cada viaje recibe una señal desde el viaje anterior "Tienes la rana;" y cada paseo señala a la siguiente que ha salido rana, ya tienes la rana.&qu
Froggy mundo 4 el tren

Froggy mundo 4 el tren

Mundo de Froggy, el parque de atracciones para ranas aventureros, hemos catapultado, arrancado y seesawed Froggy.  Sobre saliendo el balancín Froggy debe aterrizar en una vagón de espera.El tren debe ser lo suficientemente grande como para llevar ran
Froggy mundo 5 la pinza café

Froggy mundo 5 la pinza café

Mundo de Froggy, el parque de diversiones aventura ranas de plástico, fue necesario retroceder la rana de una vagón a la catapulta.  Porque no sé si sería la rana vertical o lateral, y en qué orientación--la garra era un desafío.Leí acerca de la "gar
Carrete de MakerBot noria

Carrete de MakerBot noria

Usando un carrete de MakerBot y piezas impresas 3d, hice una noria para las ranas.Los archivos 3d de la parte impresa están aquí:http://www.thingiverse.com/Thing:49477Este paseo forma parte de mundo de Froggy, el parque de diversiones aventura ranas
Salto de la serpiente

Salto de la serpiente

serpiente Jump es una atracción en el mundo de Froggy (el parque de diversiones aventura ranas) donde ranas suben a través de una serpiente y saltan en un trampolínEl cuerpo de la serpiente se hace de 2 pies de tubería plástica de 1 5/8 de pulgada de
La rana toro Bucking

La rana toro Bucking

Después de ver el toro mecánico para muñecas de PeckLauros, sabía que este concepto tuvo que convertirse en un paseo en el mundo de Froggy, el parque de diversiones aventura ranas.Este proyecto utiliza dos servos, uno para levantar y otro de rotación
Froggy mundo 3 el balancín

Froggy mundo 3 el balancín

Froggy pone en maquillaje de ojos un poco antes de salir para el paseo nuevo, "El balancín".  El balancín es el tercer paseo en el parque de diversiones aventura ranas de plástico.Este paseo recibió Froggy de la "La bota" y lo desliza
Hola mundo: su primer proyecto de Othermill (Otherplan para Mac OS X)

Hola mundo: su primer proyecto de Othermill (Otherplan para Mac OS X)

El Othermill es un molino CNC escritorio fácil de usar que puede fabricar cosas sorprendentes a una variedad de materiales, incluyendo madera y metal. Grabado de placas de circuito impreso (PCB) para la electrónica es una de las tareas que maneja esp
Todo el mundo necesita un multímetro

Todo el mundo necesita un multímetro

un multímetro puede salvar una persona promedio mucho dinero durante años, a pesar de que las señoras que eligen comprar uno no pueden llevarlo en su bolso al salir por la noche. A menudo será capaz de resolver muchos problemas en menos tiempo del qu
Programación AVR con Arduino como ISP sin gestor de arranque y cristal externo

Programación AVR con Arduino como ISP sin gestor de arranque y cristal externo

Hola!!. Soy Avra y este es mi primer instructable. Aquí voy a explicar cómo grabar códigos en independiente AVR ICs sin usar cualquier USBASP, cualquier cristal externo y cualquier gestor de arranque. Sólo necesitas una placa de Arduino. Puede ser or
Pasos sencillos para ayudar a una PC computadora arranque más rápido

Pasos sencillos para ayudar a una PC computadora arranque más rápido

¿has visto esos comerciales de ordenador, como el PC Doctor, que ofrecen para acelerar tu ordenador por un precio? Antes de gastar dinero en acelerar el ordenador utilizar estos sencillos pasos gratis que te ayudará. No importa cuáles son tus conocim
La frambuesa Pi desde el USB de arranque

La frambuesa Pi desde el USB de arranque

Hola mundo, el tiempo me regalo algunos frambuesa pi a la gente. Así que aquí está mi historia, recientemente me he graduado de secundaria y he estado trabajando con la escuela chico para mi último año. Cuando me gradué, decidió hacerme la última fra
Taza arranque con tp reciclado sobran rollos

Taza arranque con tp reciclado sobran rollos

este es un simple hacer Instructable para ayudarle a la madre tierra, y casi todo el mundo alrededor de producir su propio veggie arranque y o fruta de la planta usar papel higiénico rollos.  El material de la izquierda sobre rollos de papel higiénic