Paso 5: Control del aire acondicionado.


Ya preparé mi coche para operación simple de encendido apagado de sistema de aire acondicionado.
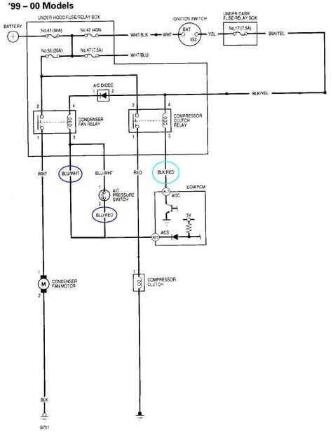
Los cables Blu/blanco y rojo Blu debían ser atados juntos para mi coche para reconocer la AC está en que aumentan las rpm del motor. Usé 2 relés independientes para el ventilador del condensador y el embrague del compresor mediante el envío de los cables marcados a 0 voltios. Un relé no funcionaría ya que el sistema de AC me alojé ON después fue desactivado el relé de control.
Usé un termistor de coeficiente de temperatura negativo para leer la temperatura de la salida de aire.
La sección de software el termistor de la lectura determinará cuando el compresor enciende o apaga. He creado un control deslizante para ajustar el punto de referencia para el aire de la cabina (de 0 a 20 grados Celsius).
El sensor de posición del acelerador (TPS) da 0 a 5 voltios, de la no entrada a acelerador abierto. He leído este voltaje mediante un potenciómetro a FIO4 configurado como una entrada analógica. Para evitar que el módulo de control del motor del coche conseguir voltaje de retroalimentación de mi labjack u3 hv, usé un diodo de silicona para permitir el flujo de corriente en el labjack terminal.
Una vez que el voltaje de la TPS es superior a 3,5 voltios, el aire acondicionado está temporalmente desactivado durante 10 segundos poder realizar una maniobra de overtake, que apenas hago puesto que prefiero manejar defensivamente.