Paso 3: Construir la nueva fuente de luz




Las fotos de abajo muestran funcionando fuera de un arduino mini, pero funcionó originalmente de un nano.
He incluido algunas fotos a continuación para comparar el mini y nano y el programador que hice para el mini del programa. El programador era un programador barato que no tiene auto reset. Había seguido un instructable y modificado un poco para adaptarse a mis necesidades.
Aquí está el instructivo sobre cómo hacer un programador USB, he usado para programar mi mini, tuvo que hacer un adaptador también. No necesitará hacer esto si utilizas un nano, pero este fue un buen proyecto para probar el mini con el.
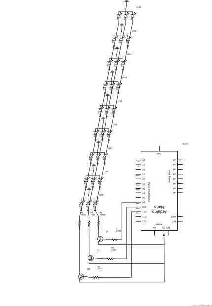
Los LEDs son cables con todos los rojos juntos, los azules juntos, verdes juntos y cátodos juntos. Su sencillo de doblar los cables de uno llevado por la URL por lo que entran en contacto con el siguiente LED mismo conduce y recorte el exceso conduce. soldar un cable a cada uno de los 4 contactos del circuito de control con el MOSFET y los resistores, a continuación de alambre al microcontrolador.
He incluido un esquema para los LEDs y el regulador. Usted puede atar con alambre differntly, pero desea utilizar pines PWM usé 9, 10, 11.
https://www.youtube.com/watch?v=Do2lNCN8xzU