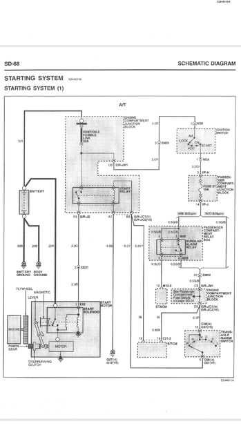
Paso 7: Instalar el cable de seguridad de punto neutro.




Este cable se encuentra en el pin 1 del conector c21-4 en el módulo ecm del vehículo. En el parque el cable a este pin va a 12 voltios.
Debido al cableado terriblemente estúpido que Hyundai utiliza en este vehículo, no se puede instalar el dispositivo de seguridad neutral en este momento. Necesito hacer una demora relé temporizador a temporalmente 0 voltios el cable de seguridad de punto neutro para permitir control remoto a partir de entonces un relé alimentado desde la posición de engranaje de parque lo mantendrá en 0V.
Todos los fabricantes de coche sano utiliza 0 voltios para identificar un engranaje en el ecm. Retard endogámicas de usos de los ingenieros de Hyundai 12 voltios sólo cuando la llave está en la posición ON. El módulo de arranque remoto se niega a iniciar si el cable de seguridad negro no está en 0 voltios.
Por suerte mi esposa ha no pasado el camino de su madre apagando su coche en marcha con las llaves y la puerta abierta. Fácil para los ladrones de coche le acoso. Sheesh.