



























Después de investigar la compra de un tablero de dibujo climatizado comercialmente manufacturado – que era alrededor de £500 comprar y han enviado al Reino Unido, he decidido construir uno. Una muy buena fuente de información sobre el concepto básico, planos y especificaciones de cualquier dispositivo patentado es el sitio de patentes de Google. De esto vi la temperatura necesitada era alrededor 100-120 grados F o también tengo una buena idea de conceptos de diseño. Si algo se está haciendo para uso personal y no para ser vendidos comercialmente no hay ley contra el uso del información patentado como guía para construir uno mismo.
Sabiendo que la temperatura de trabajo de mi objetivo estaba en la región de 100/120 grados Fahrenheit fue clave para mis experimentos y finalmente el diseño final.
Utilizando una sonda de cocina vi que vajilla salió de la lavadora a unos 130 grados por lo que pude probar la superficie de trabajo una vez que decidí lo haría de.
El internet fue como de costumbre, muy útil para la investigación. Ver Utube vi que las unidades disponibles en el mercado minorista tuvieron zonas frías y caliente en la superficie de trabajo. También observé que la colocación de los interruptores hace los artículos a la izquierda o diestro. No era de mucha consideración en mi diseño, como hacía mi dispositivo a mi esposa, que es diestro.
Hice varios montajes experimentales para decidir el diseño del elemento en relación con la superficie de trabajo. La consideración principal es cómo caliente y rapidez el diseño se presta a una unidad de trabajo factible. El esfuerzo de la mayoría fue en decidir lo que debe hacerse la superficie de trabajo de. Traté de policarbonato que fue muy bueno trabajar con pero necesitan demasiado tiempo al calor para arriba. También descubrí que para mantener la superficie de trabajo a 100-120 grados que debajo de la superficie de trabajo comenzó a derretir un poco. También policarbonato tendría que apoyarse en varios lugares para evitar que la flacidez cuando se calienta. Por lo que fue rechazado el Tajo barato y alegre.
Luego intentó MDF rígido que proporciona un agradable limpio trabajo superficie. Lamentablemente como el policarbonato no transmitir el calor lo suficientemente rápido y terminó queme la parte inferior antes de la parte superior había alcanzado la temperatura de trabajo. Alternativamente habría sido aceptable si el tiempo no era un problema.
Finalmente, después de tratar de metal – que era muy eficiente en la transferencia de calor y focos no deseados – me pareció que cristal ideal. Además, por este tiempo yo había volver a colocar el elemento de calefacción para que el aire caliente transmite el calor a la superficie por convección no conducción. Este hecho hizo todo el diseño mucho más agradable y aunque rápido para calentar el vidrio conserva el calor durante más tiempo, haciendo que el elemento a trabajar menos, dando por resultado una temperatura más controlable e incluso.
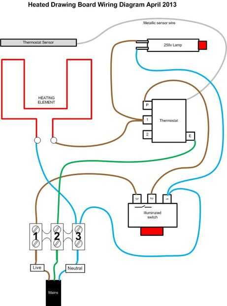
La electrónica principal para esta versión vino de un horno eléctrico desechado. La temperatura más baja que el elemento y su termostato de control fue diseñado para 50 grados C, que es de 122 grados f el. sin embargo, al localizar el sensor de termostato más cerca al elemento temperaturas más bajas son posibles dentro de gama.
Usando la etiqueta del producto he podido encontrar un diagrama de cableado para mi horno ecléctica de donantes. Después de ver varios hornos eclécticos se hizo evidente que todos ellos fueron conectados en una manera muy similar. Con esta información pude aislar la configuración del interruptor de luz termostato/elemento/indicador utilizada en la mayoría de los hornos.
Con esta información puedo configurar algunas configuraciones de prueba para comprobar el funcionamiento antes de diseñar la disposición de la vivienda.
• El elemento calefactor que elegí de mi horno de donantes no era del horno principal o área de la parrilla, puede haber sido un elemento de descongelación. Esto dio lugar a que el elemento está casi como nuevo.
• Los otros dos elementos de la parrilla y el horno se endurecido tanto en grasa quemada. Esto había guarda unas pocas de horas de trabajo con lana de alambre y detergente.
• Usé el principal interruptor de encendido de una extensión plomo como se ilumina y potencia de 30amps.
• Tenía el sensor del termostato en lugar justo por encima de la resistencia por líderes a través de dos ligeramente compensado clips. Esto permitió para la expansión y contracción mientras no dejarlo sonajero o desplazarse cuando se mueve el artículo terminado.
• Usé la misma lógica para la celebración de la resistencia en el lugar.
• El cable del sensor es metálica así que hice esfuerzos adicionales para mantener alejados todos conexiones en directo.
• También evité enroscarse cuando 'perder' su longitud dentro de la caja. No estoy seguro si es realmente una conexión eléctrica o un pequeño tubo del alesaje.
• Que reutilizar los cables eléctricos del horno de donantes ya que están diseñados para funcionar en las temperaturas bastante altas.
• Todavía funcionó el dispositivo aprobado para una hora y luego revisar las temperaturas de todos los cables utilizados. No había muestras de carbonización o fusión en alguno de los componentes, que creo que fue ayudado por las ranuras de ventilación en la base y los pies que permite buena ventilación.
Porque la unidad de acabado funciona muy bien he decidido comprar un pedazo de vidrio a medida para la superficie de trabajo. Se trata de 10mm con chorro de arena con los bordes redondeados y de tierra. A continuación, el usuario no a ver el funcionamiento interno. Yo no optó por vidrio templado, las temperaturas de trabajo no parecen demasiado extremas y se habría duplicado el precio de £31 (2013). Peor sería la parte superior se agrieta. No ir en cualquier lugar que yo he apoyado completamente alrededor de la periferia para que no sienta que existe riesgo significativo de lesiones personales si crack. Pensando en las temperaturas de la lavadora de platos y copas etc. estoy seguro que va a estar bien, sobre todo cuando fui para vidrio espesor 10mm (el diseño original fue probado con 5mm de grosor). Unos meses de pruebas de carretera deben probar esta teoría.