Paso 2: Cableado Intro


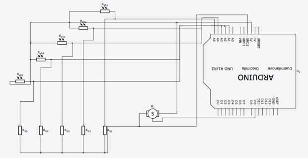
El circuito es bastante sencillo. Sólo tienes que seguir el dibujo anterior y usted estará bien. Todavía lo guiará a través de paso a paso para que todos estamos en la misma página aquí. Tengo un par de fotos para ayudar a través del proceso aunque no ser seguimos esto tal y como nos dice la imagen. Si tiene más de un tipo de la vieja escuela de persona tengo el esquemático aquí también. No invierto mucho tiempo en limpiar el esquema así que es un poco desordenada pero espero que sea comprensible.