





El costo de tal un amplificador está determinado principalmente por los transformadores y las válvulas de salida de audio. Los transformadores utilizados en el prototipo fueron Radio Shack Cat Nº 32-1031 10W 70V audio transformadores de línea para la salida y un transformador de corriente de una radio de válvulas. El amplificador tendría que ser de vaivén como los transformadores no están diseñados para tener DC que fluye a través de ellos. El diseño final se basa en que de un Ferguson 989T consola modelo televisor audio etapa. Servicio de datos disponibles aquí:
http://www.radiomanuals.info/Information/broadcasters/sFerguson%20989T.pdf
Los transformadores de salida fueron comprados en el Reino Unido muy barato cuando Tandy se cierre. Una alternativa adecuada sería una RS 3.5W multi tap salida transformador. Número 210-6475 están disponibles para GBP7-75 cada uno. Usando los transformadores de línea Radio Shack la impedancia de salida de los altavoces debe ser 1,5 veces la impedancia en el transformador. Me sorprendió agradablemente lo bien realizaron los transformadores de Radio Shack.
Las válvulas utilizadas son ECL80s estos tienen la ventaja de consumir sólo 300mA en 6.3V para los calentadores y están fácilmente disponibles muy barato en e-bay. La desventaja es la baja potencia capacidad y cátodo común de las secciones de la válvula pentodo y triodo. Estas válvulas fueron utilizadas como oscilador de marco y salida en línea 405 TV establece y también como solo terminó de salida de audio y amplificador en algunas series de TV y radio.
El chasis estaba fabricado de la hoja de aluminio de 1,2 mm es también en RS, número 434-043 para 5 hojas 300 x 200 x 1,2 mm. Cubre las medidas 300 x 200 x 30 mm del chasis y el transformador.
Continuación se muestra el diagrama esquemático del amplificador. Se encontró necesario agregar los resistores de rejilla tapón a los pentodos para evitar inestabilidad.
Si más ganancia puede fácilmente añadirse una sola triodo doble ECC83. Esta válvula da un triodo para cada canal.
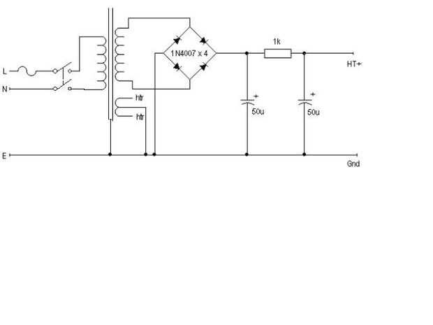
La fuente de alimentación para una versión estéreo debe suministrar 6.3V en 1.8A y 200V a 100mA aprox. incluyendo la fase ECC83 opcional. Esto hace que el suministro de un transformador adecuado bastante fácil. A continuación se muestra una fuente de alimentación conveniente esquemático.
El amplificador final tiene una potencia similar a un ECL86 terminado solo pero debe tener menos distorsión y producir mejor calidad de audio. Un par de válvulas ECL80 también es más barato que un ECL86 sola. También creo que tener un par de válvulas de vaivén es estéticamente agradable.
Cuando se conduce un par de altavoces Wharfedale Denton la calidad del sonido es muy agradable y el volumen es suficiente para una gran sala. He estado usando el amplificador sin el 4,7 k resistencia de retroalimentación negativa, pero si añade debe reducir la distorsión e incrementar la respuesta de frecuencia. Nota: Cuando agregué la resistencia 4.7 k proporcionar realimentación negativa global del amplificador llegó a ser inestable en frecuencias supersónicas. Cuando miré en el desplazamiento de fase en el amplificador de la fase de salida cambió la frecuencia aumentaba, esto puede ser causado por los transformadores de salida. Una solución a este problema sería proporcionar cierta inductancia en el circuito de retroalimentación. Ahora se está utilizando el amplificador sin esta retroalimentación.