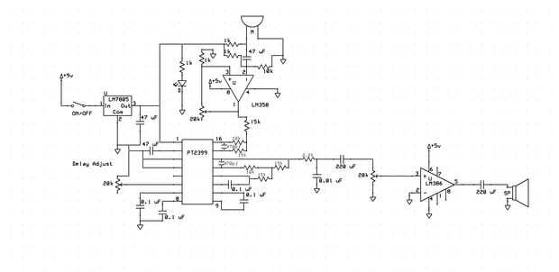
Paso 2: Seguir el esquema.



"Esta es mi cara"
----------------------------------------------------------------------------------------------
Pongo este esquema con ExpressSCH. Un gran programa y 1000 millones de veces más fácil de usar que la pintura.
Algunas notas:
Nada de aquí necesita un disipador de calor. Hay muy poco calor disipado por este circuito.
La segunda versión del esquema es para la claridad de sonido mejorada. El potenciómetro ajusta cómo de sensible es recogida en el micrófono.
Yo recomendaría también profundamente usted montar este circuito a algo o ponerlo en una caja de proyecto. El PT2399 es un CMOS IC y es muy sensible a la electricidad estática, junto con el hecho de que los dedos fácilmente introducen ruido en el circuito. Un trozo plano de madera hotglued sólo a él trabajaría demasiado, además se ve mucho mejor que sólo un disquete circuito colgando hacia fuera en el viento.
Necesito ayuda para armar este de Jared! Me ayude!
Le puede ayudar, si tienes problemas de poner juntos para imprimir el diagrama del circuito y garabatear sobre componentes en que ya han soldado. También puedes etiquetar cada parte por número, junto con la técnica anterior para asegurarse realmente de que armarlo correctamente. Y para los bits semiconductory, tirando hacia arriba de las hojas de datos para cada parte puede ayudar a identificar la orientación para ellos así que no accidentalmente pones hacia atrás.
Aquí está las hojas para su conveniencia!
Para la versión mejorada...













