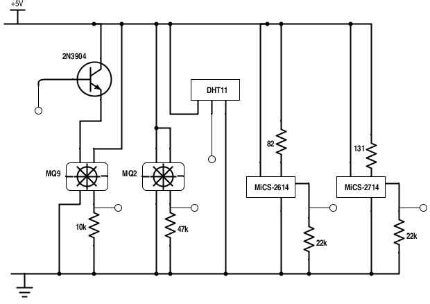
Detector de contaminación de aire (4 / 11 paso)

Paso 4: Placa de circuito de Sensor de Gas

Arriba es el diagrama del circuito para la placa hosting el sensores de gas y el sensor de temperatura y humedad. Detalles sobre cada uno de los distintos dispositivos de montaje están en los siguientes pasos. Tenga en cuenta que la placa de circuito pueden parecer diferente a la nuestra físicamente. De hecho, le recomendamos que imprima un tablero de circuito para los dispositivos de montaje superficial en lugar de utilizar una Junta de soldadura. Debería funcionar igual de bien como usted siga el diagrama de circuito.

Artículos Relacionados

Contaminación del aire y Monitor ambiental

Contaminación del aire y Monitor ambiental

Este proyecto es un sensor que puede detectar partes por millón los niveles de monóxido de carbono, amoníaco y dióxido de nitrógeno en el aire a través del Sensor de Gas de multicanal de Grove (http://www.seeedstudio.com/wiki/Grove_-_Multichann... Ta
Análisis de contaminación de aire con Intel Edison y IBM Bluemix la nube

Análisis de contaminación de aire con Intel Edison y IBM Bluemix la nube

aire afecta nuestra calidad de vida. Contaminación del aire provoca enfermedades, alérgenos causan que las personas a sentirse enfermo, aire interior viciado puede conducir a pérdida de productividad. Personas mayores necesitan incluir a las personas
Cómo medir la contaminación de partículas de aire y compartir los datos en línea

Cómo medir la contaminación de partículas de aire y compartir los datos en línea

Desde que me mudé de Portland, Oregon a Medio Oriente, he sido curioso sobre la contaminación de partículas de aire. Es una de las peores variedades de contaminación del aire en términos de impacto sobre la salud y mortalidad. Asia oriental parece a
PcDuino puede ayudar a que medida aire partículas contaminación PM2.5

PcDuino puede ayudar a que medida aire partículas contaminación PM2.5

en este tutorial vamos a utilizar el sensor de polvo en pcDuino para medir pm2.5 de la contaminación del aire.Paso 1: Sensor de polvo Característica principal:Señal de salida es PWM;Instalación fácil;Solo-fuente;Parámetro:5VDC;Alcance de detección de
Cómo hacer un Detector de humo de bajo costo

Cómo hacer un Detector de humo de bajo costo

por: Carmen Chan, Nicholas Yiu, profesor David LevineCasi la mitad del mundo se cuece sobre ineficiente madera y carbón de leña estufas. Estas estufas mata a más de 1 millón de personas y especialmente los niños pequeños cada año de contaminación del
Cómo enfriar su hogar naturalmente sin aire acondicionado

Cómo enfriar su hogar naturalmente sin aire acondicionado

acondicionadores de aire son algunas de la mayor potencia de consumo de electrodomésticos ha de la mayoría de las casas. Tienen motores que utilizan 1500 vatios o más y están a cargo de 8 horas o más en verano.Simplemente apagando el aire acondiciona
Control en la nube | un sistema de calidad de aire usando el Edison de Intel

Control en la nube | un sistema de calidad de aire usando el Edison de Intel

Nuestro proyecto se centra en mejorar la disponibilidad y calidad de las mediciones de contaminación de aire.Paso 1: Recoger su hardwareEn primer lugar usted necesita conseguir un Edison de Intel, ya que es la base de todo el producto. En segundo lug
Caja de prueba de calidad del aire

Caja de prueba de calidad del aire

¿DIY es un dispositivo que puede monitorear la condición de calidad ambiental en cualquier momento un problema para usted? En realidad, no es un trabajo duro. Aquí, en el escritorio, es un dispositivo de DIY que me puede ayudar a conseguir al informa
DIY aire enfriador / filtro

DIY aire enfriador / filtro

El bricolaje refrigerador / limpiadorFondo:En mi país - Singapur, es verano todo el año con ninguna otra estación. Te imaginas temperatura 30C o 86F fácilmente durante el día. En primer lugar, es maldito caliente! En segundo lugar, las razas mosquito
Que un monitor de arduino wifi aire

Que un monitor de arduino wifi aire

Un láser pm2.5 aire monitor de Base en arduino ESP8266 con wifi.ESP8266 es un chip de wifi que es barato y desarrollo arduino activado;SDS011/SDS018/SDS021 es el sensor láser de pm2.5 que es dicha precisión y respuesta rápida para detectar la contami
Sano, inteligente y Natural aire limpiador con Arduino, WIFI y Blynk

Sano, inteligente y Natural aire limpiador con Arduino, WIFI y Blynk

ACTUALIZACIÓN: 30/06/2016 pruebas de éxito dentro de una caja confinada! Paso 11Hola y Bienvenidos a este Instructable.Hoy en día escuchamos mucho sobre problemas de contaminación . Como yo estaba haciendo algunas investigaciones sobre el efecto de a
Add-on LED para la lámpara del día Solar

Add-on LED para la lámpara del día Solar

Este proyecto se propone para mejorar la utilidad de la lámpara del día Solar que fue publicado anteriormente en Instuctables:En el proyecto propuesto, dos matrices adicionales de LEDs pequeños están conectados con el panel solar. Estas matrices de L
CONSTRUIR un foco de luz SOLAR nocturno

CONSTRUIR un foco de luz SOLAR nocturno

En la India, uno de los países del mundo más grande, más poblado, más 74 millones de hogares rurales viven sin poder. Estudio de los niños en nocivas personas humo promedio gasta 5% de sus ingresos en combustible de iluminación, la gente quema madera
Elegante lámpara cubo de Chic'on

Elegante lámpara cubo de Chic'on

Este instructables muestra cómo construir una lámpara inteligente capaz de conectar el la plataforma de servicio de Chic'on. (Más información en http://www.chicon.fr)Desde 2016 27 de marzo, una nueva versión de chicon ecosistema está ahora en línea.