












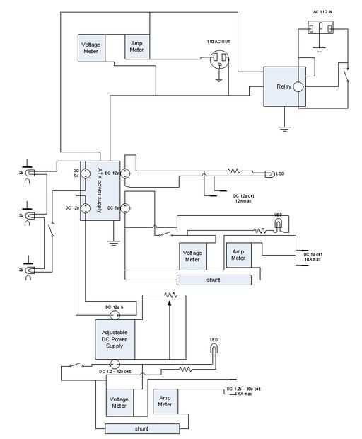
La alimentación del sistema (bajo y apagado) es controlada por un relé grande, esto se hace para que la toma de 110v AC a la derecha de la fuente de alimentación no se encamina a través de la caja o el interruptor de 2 amperios solo una pequeña corriente fluye ahora del interruptor al relé. Créeme cuando digo que hay un montón de cables en el lado este cuadro por lo que es muy importante mantenerlos ordenados. yo he suministrado un esquema pero es sólo para referencia ahora.
actualización: el esquema muestra una resistencia en el lugar y el interruptor al relé es el lugar equivocado. He actualizado los cambios