Paso 23: Construir el escudo de Arduino












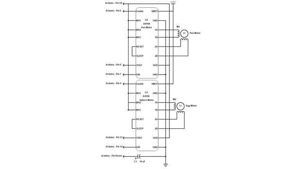
Esta es otra pieza que no fotografiar, sin embargo es bastante sencillo. Utilizando el esquema adjunto, de la soldadura de los componentes juntos en protoshield, usando mi diseño o su propio. Una cosa tener en cuenta es el cabezal de alimentación que he creado. Como se puede ver en el esquema, los motores paso a paso necesitan su propia fuente de alimentación separada de 12 voltios. En lugar de utilizar a un conector de alimentación independiente, me decidí a "aprovechar" el uno en el Arduino y simple enruta un puente de alambre (con un encabezado de hembra en el extremo) alrededor del positivo del conector de alimentación a un jefe masculino en el protoshield existente. Una vez haya creado el escudo, prueba introducirlo en Arduino como se muestra.