Paso 1: El diseño



Encontré el árbol perfecto para esconderla en y trabajado hacia fuera que necesitaba moverse diagonalmente hacia arriba y hacia abajo.
La primera foto muestra la mecánica básica:-
- Un motor solo, a unidades de todo
- Cruceta entre dos rieles se movió hacia arriba y hacia abajo por...
- correa dentada unidad número uno
- La plataforma, donde se encuentra el hada, es impulsada hacia los lados por...
- Conducir el tornillo y la tuerca con una polea dentada conducida por...
- Número de correas dentadas dos que está tensado por un resorte.
- Muestra la dirección de recorrido para el hada.
- Título lo dice todo, llamé a su suficiente, ella es un hada que le hace hadas bastante!
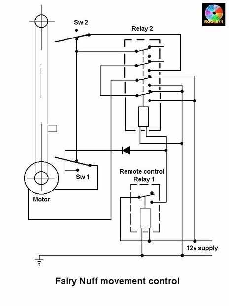
Varios microinterruptores, relés y un mando a distancia inalámbrico Obtén todo moviendo y parando en los lugares correctos en el momento adecuado.
Las alas de hadas son UV reactivo y parpadean luces UV (controladas por un par de circuitos Temporizador 555) para que le de luz por la noche.
Siguientes dos imágenes muestran diagrama del circuito para motor interruptores y relés y un diagrama del circuito del circuito de luz intermitente.