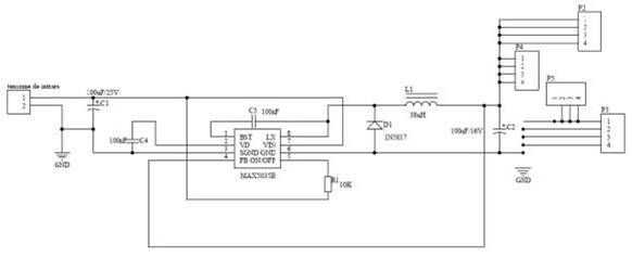
Paso 5: Tablero de fuente de alimentación


Este módulo es un convertidor buck de alta eficiencia para reducir el voltaje a 16V (batería) requiere 5V fuente de lógica todas las piezas del chasis. Está diseñado con circuito integrado MAX5035B y es capaz de una corriente de 1A. El módulo está construido con componentes SMD.













