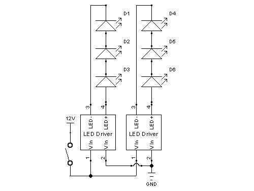
Paso 6: Preparar los controladores LED







Estos controladores funcionan con AC o DC así que no hay polaridad en las entradas.
El cable se hizo de un adaptador de corriente del ventilador.
Quité el conector extra para ahorrar espacio porque tengo un montón de conectores molex de mi fuente de alimentación.
Sólo el cable de 12V y un conductor de tierra son necesarios (amarillo y negro).
Puse los drivers en una pequeña caja de plástico y perforar dos agujeros para los cables.
Los cables blancos son LED y los cables de color de rosa son dirigidos positivo. Todos están conectados al cable de 4 conductores.
Conecté un 2 conector de cabecera de la línea. Va a un interruptor en mi caso.
Me cayó la última de mis mangas extensibles, que había sobrado de la construcción de la computadora, sobre los cables de alimentación y algunos del encogimiento del calor sobre la conexión en el centro.