Paso 1:

Partes:
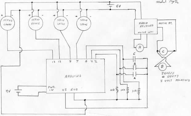
Arduino
(2) servomotores Hitec HS-311 (Amazon.com)
(1) el motor servo Hitec HS - 645MG (torque alto)--Amazon.com
(1) mini Servo SG90 YKS (Amazon.com)
(1) juguete de control remoto de canal dos, tengo un coche por $11.99 en una farmacia local
(3) 5 voltios relés--Jameco.com #139977 (estos son polarizados para que voltaje positivo en el plomo de una bobina hace que recoger, pero la otra polaridad no; se puede producir el mismo resultado con un relé de 5 volt y un diodo. Relés "B" y "C" sólo funcionan uno a la vez, basada en la polaridad siempre.)
1/4 "x 3 1/4" x.025 primavera (disponible en Lowes)
(6) cables de extensión de servos de 12"
Resorte de un bolígrafo
4" lazy susan http://www.amazon.com/Capacity-Bearing-Turntable-Bearings-VXB/dp/B002TIKEQ6/ref=sr_1_2?ie=UTF8&qid=1372692771&sr=8-2&keywords=lazy+susan+4+inch
500 ma fuente de alimentación de 9 voltios
6 voltios, 1 amperio DC fuente de alimentación
Piezas impresas 3D, diseño y archivos de impresión en:
http://www.thingiverse.com/Thing:110350
Madera, tornillos, alambre, pintura, puentes