6V6 Pushpull Calss AB tubo amplificador Mono. (2 / 14 paso)

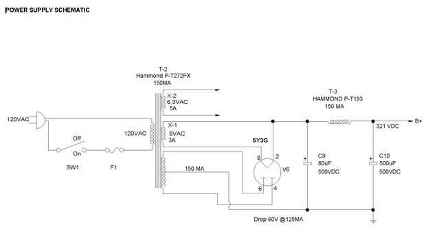
Paso 2: Esquema de fuente de poder

Los condensadores de filtro se tamaño para mantener el amplificador con suministro de electricidad durante 10 segundos después de la energía-abajo mientras que funcionando a plena potencia. Esto me asegurará que existe suficiente reserva de energía para abastecer cualquier demanda que puede suministrar la entrada. Mientras que este esquema está separado del amplificador esquemático tanto el amplificador y fuente de alimentación están en una sola persecuciones.

Artículos Relacionados

Tubo amplificador de reconstruir (y Mod)

Tubo amplificador de reconstruir (y Mod)

buscando ese sonido de vieja escuela , compra un amplificador de guitarra 'vintage'. Pero no suena muy derecho. Bueno, cualquier amplificador más de 20 años de edad va a necesitar el trabajo...¿Cuál es el problema con amplificadores? ¿Por qué tanto a
Ligero tubo amplificador empresa

Ligero tubo amplificador empresa

Hola! Mi nombre es Thomas Satrom y me gustaría decirte sobre mi y mi idea de puesta en marcha. Yo recientemente se graduó de la Universidad de Illinois y siempre quise desarrollar equipo musical. Tengo un socio en este llamado Jeremy pero él está ocu
¿Amplificador de tubo

¿Amplificador de tubo

quiere construir su propio amplificador a válvulas para Guitarra? Hay muchas opciones: construir un kit de construcción de un esquema existente, o rama como yo lo hice y probar algo diferente.Tal vez, como yo, a diseñar y construir desde cero...Revis
Sistema de refrigeración del ventilador para un amplificador de tubo de guitarra

Sistema de refrigeración del ventilador para un amplificador de tubo de guitarra

este Instructable le mostrará cómo hacer unventilador de refrigeración para tu guitarra/bajo tubo amplificador.* Este instructable requiere knowledge.* y herramientas electricidad/electrónica/maderaNO HACEN DE ESTE INSTRUCTABLE A MENOS QUE ENTIENDAS
Lo increíble del tubo radio por internet

Lo increíble del tubo radio por internet

He encontrado un caso vacío radio del 30 de baquelita.La eléctrica todo se había ido y el orador fue totalmente dañado pero el paño de altavoces era originalmente de 30 así.Sigo Volumio basa reproductores de MP3 y decidí crear un reproductores MP3 co
Guitarra tubo Amp From Scratch (parte 1, transformadores)

Guitarra tubo Amp From Scratch (parte 1, transformadores)

amplificadores de guitarra son realmente bastante perdonadores para construir.  Hay muchas formas de hacerlo mal, pero esas formas son raramente autodestructiva, sólo un poco cutre que suena.  Averiguar la mierda, cambiarlo.  Eso es lo bueno de amper
Cómo arreglar un clásico americano mesa AM tubo radio

Cómo arreglar un clásico americano mesa AM tubo radio

el día alguien siempre conocía a alguien que podía arreglar las cosas menores en las radios y que es lo que voy a cubrir aquí. En este instructable voy a guiará a través de los conceptos básicos de levantarse una vieja radio superior de tabla tubo y
Amplificador estéreo simple

Amplificador estéreo simple

aunque no parezca como él, el circuito en este instructable es tan fácil que cualquier persona con conocimientos electrónicos incluso increíblemente básicos puede hacer esto.  El circuito se muestra a continuación es realmente 2 amplificadores mono (
Hacer un altavoz y el amplificador sin complicados electonics

Hacer un altavoz y el amplificador sin complicados electonics

por un tiempo ahora tengo ganas de hacer un amplificador de audio, pero realmente no he tenido buenas oportunidades ni medio para el fin. Cuando me enteré sobre el Mono Audio Amp Breakout de Sparkfun, empecé a conseguir salir. Su perfecto para lo que
Amplificador estéreo de bolsillo

Amplificador estéreo de bolsillo

al mismo tiempo de adelante me encontré con este instructable: amplificador de bolsillo recargabley amaba la idea de un amplificador de audio de bolsillo pero estaba decepcionado pero por su falta de capacidad, es decir, sólo usando la amplificación
Amplificador del altavoz del teléfono de PVC

Amplificador del altavoz del teléfono de PVC

Este amplificador trabaja aumentando la resonancia y dirigir el sonido de los altavoces del teléfono. Si tiene derecho, hace una verdadera diferencia en el volumen al escuchar música.Se necesita:tubo de PVC (30,5 cm x 7,6 cm) (12 de 3 pulgadas)pequeñ
Portátil de partido de Toque, con construido en el amplificador y visualización LED

Portátil de partido de Toque, con construido en el amplificador y visualización LED

hacer un toque con un amplificador incorporado y LED órgano para mantenerse caliente y calefacción las cosas. Haz la fiesta y hacer el tuyo hoy!Permítanme comenzar diciendo que vivo en Canadá. El gran Norte blanco. Sé una cosa o dos sobre el frío. La
Altavoz portátil actualizar DIY

Altavoz portátil actualizar DIY

Inspirado en algunos proyectos que he visto aquí con LM386... Y recibí mi LM 386 de tienda electrónica al día siguiente.,. Pero estoy pensando por qué ir con el LM386 tan rápido, así que decidí actualizar a mi viejo accionado altavoz portátil (compra
Sexy Swoopy Cheetah coche altavoz instalar

Sexy Swoopy Cheetah coche altavoz instalar

actualización: uno de los pasos no subir, así que el paso nuevamente re-subido 6 y reflexiones en el paso 8Este es un método simple para hacer uno de esos gabinetes de altavoces Sexy dulce que ves en todas las revistas de coches.  Este método puede a