(3.13) CONVERSIÓN de un cargador de cargador a un nivel 2 (12AMP) 2013 hoja nivel 1 (12AMP) (5 / 14 paso)

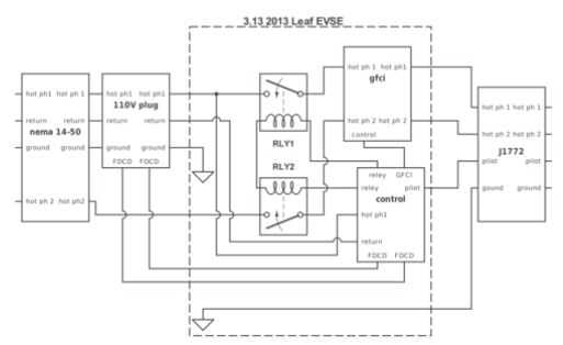
Paso 5: Simple esquema 2013 hoja EVSE post 2 actualización de nivel.

2013 EVSE post actualización. Como se puede ver es realmente sólo un cable y un enchufe. FDCD significa dispositivo de carga dependiente de la frecuencia.

Artículos Relacionados

UE nos conversión de un cargador de teléfono

UE nos conversión de un cargador de teléfono

¿siempre tiene ese problema donde comprar un teléfono global en el extranjero y luego pasar a un lugar que no puede cargarlo fácilmente? Si no quieres comprar un convertidor y usar su pieza avanzada de la electrónica, o comprar un nuevo adaptador par
HackerBoxes 0007: Paisajes sonoros digitales

HackerBoxes 0007: Paisajes sonoros digitales

Sonoro! Este mes, HackerBox los Hackers explorando paisajes sonoros digitales. Música, pitidos, zumbidos, y señales de audio de todo tipo pueden generarse mediante una variedad de modernos dispositivos electrónicos. Echemos un vistazo a simple 8 bits
Coberturas comestibles - aprovechar al máximo su trama con forraje de árbol y árbol heno

Coberturas comestibles - aprovechar al máximo su trama con forraje de árbol y árbol heno

Este es un método muy antiguo de proporcionar nutrientes y en nuestro caso también más espacio para el ganado. Realmente es anterior a la agricultura, que se remonta a una época cuando la gente pastoreo de su ganado en los bosques públicos e incluso
Ratón y teclado para Tablets (Nexus 7)

Ratón y teclado para Tablets (Nexus 7)

hay algunas cosas simples que usted debe saber sobre la tableta, una es que un tablet decente de 2013 apoya OTG. Esto le permite agregar un ratón, teclado y puertos USB. El proyecto es sencillo, acabo de leer las instrucciones y te ''' bien. Un tecla
Calendario de WiFi

Calendario de WiFi

Desde que creé mi físico android notifier, he estado pensando de un dashboard más completo; Esta receta describe la configuración del hardware inicial para un calendario básico; las capacidades de internet están aún por desarrollarse.La siguiente ite
~ Recycled Landscaping ~

~ Recycled Landscaping ~

How to turn a nasty barn ruin into a beautiful karesansui (dry rock) Zen garden.Cuando nuestro antiguo galpón se convirtió en demasiado demasiado peligroso utilizar ya tuvimos una empresa de salvamento eliminar gran parte de la Junta vieja y vigas co
Hoja gigante planetario

Hoja gigante planetario

¿Usted siempre ha querido un Mini planetario para tu habitación? ¡ Pues ahora puede! Este instructivo le ayudará a crear una hoja de planetario bastante portátil que usted puede poner sobre una cama, un sofá o en cualquier otro lugar en tu casa. Todo
Portátil frambuesa pi (la manera fácil)

Portátil frambuesa pi (la manera fácil)

follower(s) tan joven,hoy mostrará usted otro proyecto que puede hacer con una frambuesa pi. he visto algunas personas haciendo este proyecto en una manera realmente compleja y yo estaba básicamente perdiendo dinero en pantallas y componentes adicion
008 parte 2-eléctrico coche conversión: Dodge Neon baterías y cargadores

008 parte 2-eléctrico coche conversión: Dodge Neon baterías y cargadores

en la parte 2, Tom continúa mostrándonos sobre baterías y cargadores en su conversión de coches eléctricos.
008 parte 1-eléctrico coche conversión: Dodge Neon baterías y cargadores

008 parte 1-eléctrico coche conversión: Dodge Neon baterías y cargadores

en la primera parte de este video, Tom nos muestra cómo instalar las baterías y cargadores en su proyecto de conversión eléctrica Dodge Neón. 
Conversión de cargador frontal Tonka con actualización Solar

Conversión de cargador frontal Tonka con actualización Solar

En este Instructable, se intentará mostrar cómo convertí un juguete de los años 80 Tonka empuje en un robot RC trabajo. Puesto que el robot fue montado antes de la idea de crear un instructivo, espero que esto sirve como una guía cuando se piensa en
Bicicleta de eléctrica fácil instalación de Kit de conversión

Bicicleta de eléctrica fácil instalación de Kit de conversión

Un kit de conversión bicicleta eléctrica (e-bike) es una gran manera de insuflar nueva vida a una bicicleta vieja, descuidada. Después de pasar algún tiempo investigando los dos principales tipos de kits disponibles (motores de coche medio y eje), fi
Fácil conversión de motocicleta eléctrica bricolaje

Fácil conversión de motocicleta eléctrica bricolaje

empezamos con un junker de la Honda Rebel y un sueño - para hacer un práctico vehículo de cero emisiones para transporte en San Francisco. Después de consultar con algunos planes disponibles en línea que requiere cortar el marco significativamente, d
John Deere 3020 24v a 12v conversión

John Deere 3020 24v a 12v conversión

Voy a empezar este instructable con una historia sobre por qué estoy haciendo este instructable. Al tratar de otro proyecto y instructable sobre este tractor me topé con un poco de un problema (se publicará más adelante). El tractor ya no comenzaría.